EasyManua.ls Logo

Spirax Sarco ILVA20 - Page 49

Spirax Sarco ILVA20
72 pages
Print Icon
To Next Page IconTo Next Page
To Next Page IconTo Next Page
To Previous Page IconTo Previous Page
To Previous Page IconTo Previous Page
Loading...
IM-P337- 6 9 EMM Issue 2
49
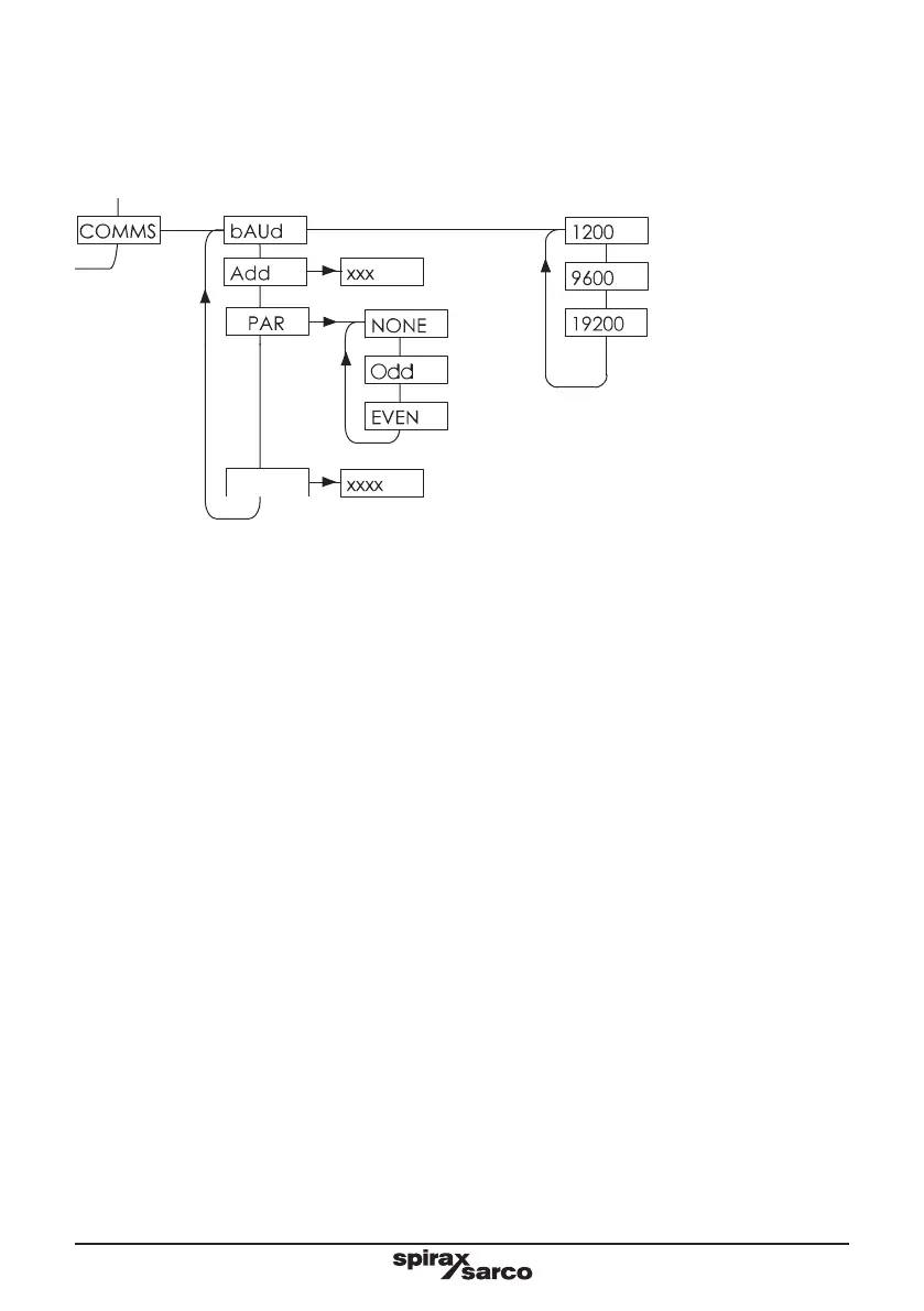
7.5.3 Communications
The MVT10 has a MODbus EIA 485 compatible communications protocol. This enables users to
interrogate the MVT10 for steam data using a MODbus Master (e.g. PC, PLC, BMS etc).
7.5.3.1 bAUD
This allows the communication speed to be set to either 1200, 9600 or 19200.
This must match the rate set within the device it is communicating to.
7.5.3.2 Add
For Modbus communications you must add an address. This is a three digit number between 001 - 247.
Again this must match the address that the device that you are communcating to is set to.
7.5.3.3 PAR

󰀨
the meter will see a parity/overrun error and discard the data. The display may show PAR ERROR when
this occurs.
25
PRES
0
8888
ON
OFF
StEAM
HEAt XXXX%
SENSR
tEMP
SENSR
COMMS
ALARM
In-PUtS
x.xxSec
xx.xxmA
dELAy
XXXX
PRES
0 CAL
PRES
25 CAL
8888
PRES
SENSR
tEMP
SENSR
ON
OFF
STEAM
HEAT
XXXX%
COMMS
ALARM
dISP
dP
X.X.X
Default
Default

Other manuals for Spirax Sarco ILVA20

Related product manuals