EasyManua.ls Logo

Stager YDE12000E - Electric Diagram; Electric Diagram for Single-Phase Model

Default Icon
29 pages
Print Icon
To Next Page IconTo Next Page
To Next Page IconTo Next Page
To Previous Page IconTo Previous Page
To Previous Page IconTo Previous Page
Loading...
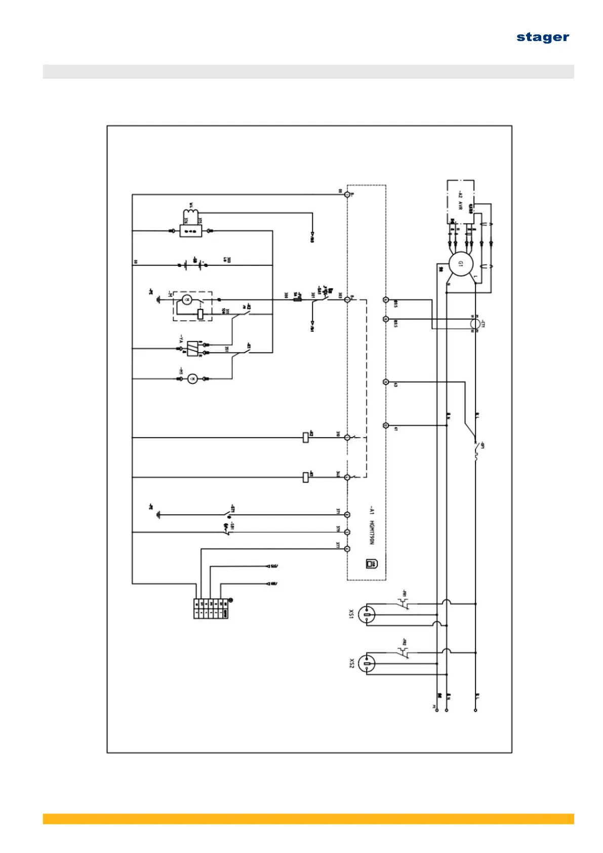
13. ELECTRIC DIAGRAM
13.1 Single-phase Electric diagram
Ver. 3/Rev. 2; Data: 8.08.2022 52