EasyManua.ls Logo

Stager YDE12000E - Electric Diagram for Three-Phase Model

Default Icon
29 pages
Print Icon
To Next Page IconTo Next Page
To Next Page IconTo Next Page
To Previous Page IconTo Previous Page
To Previous Page IconTo Previous Page
Loading...
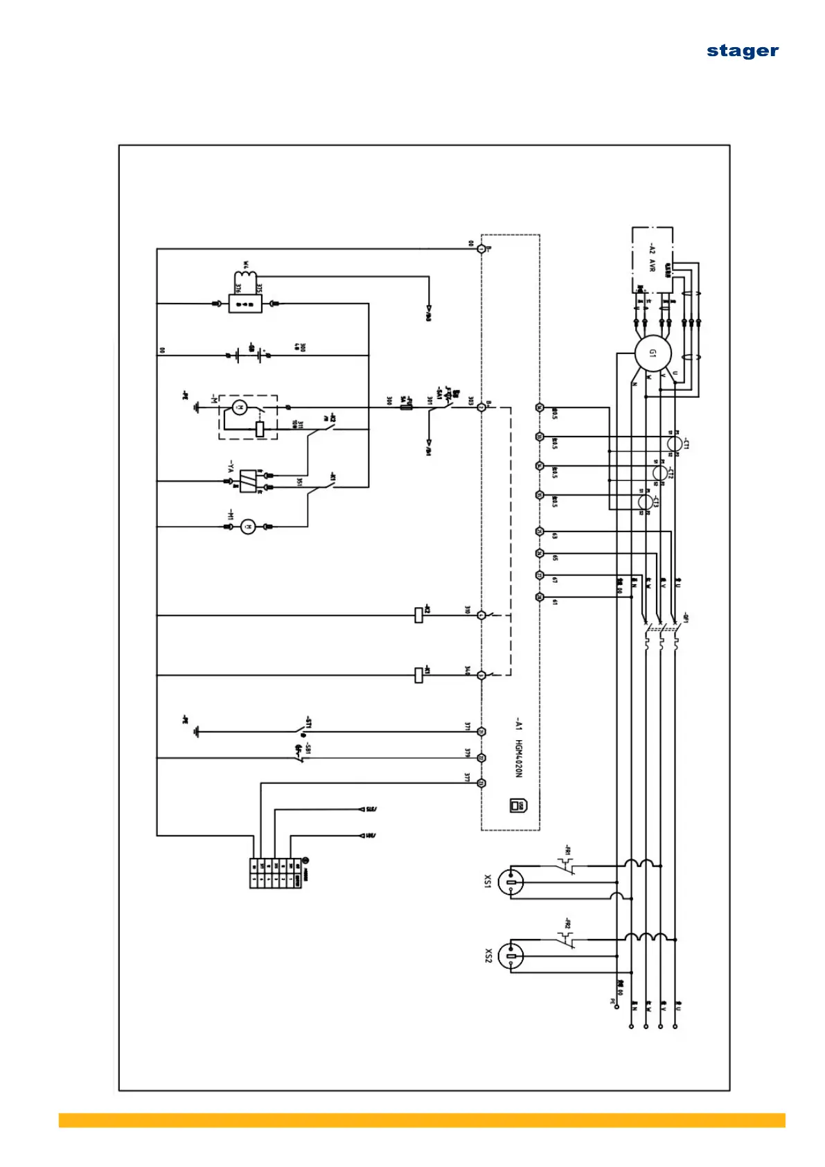
13.2 Three-phase Electric diagram
Ver. 3/Rev. 2; Data: 8.08.2022 53