EasyManua.ls Logo

stellar labs 10621 - Control Kit (Flip Sheave Version) - PN 52269

Default Icon
64 pages
Print Icon
To Next Page IconTo Next Page
To Next Page IconTo Next Page
To Previous Page IconTo Previous Page
To Previous Page IconTo Previous Page
Loading...
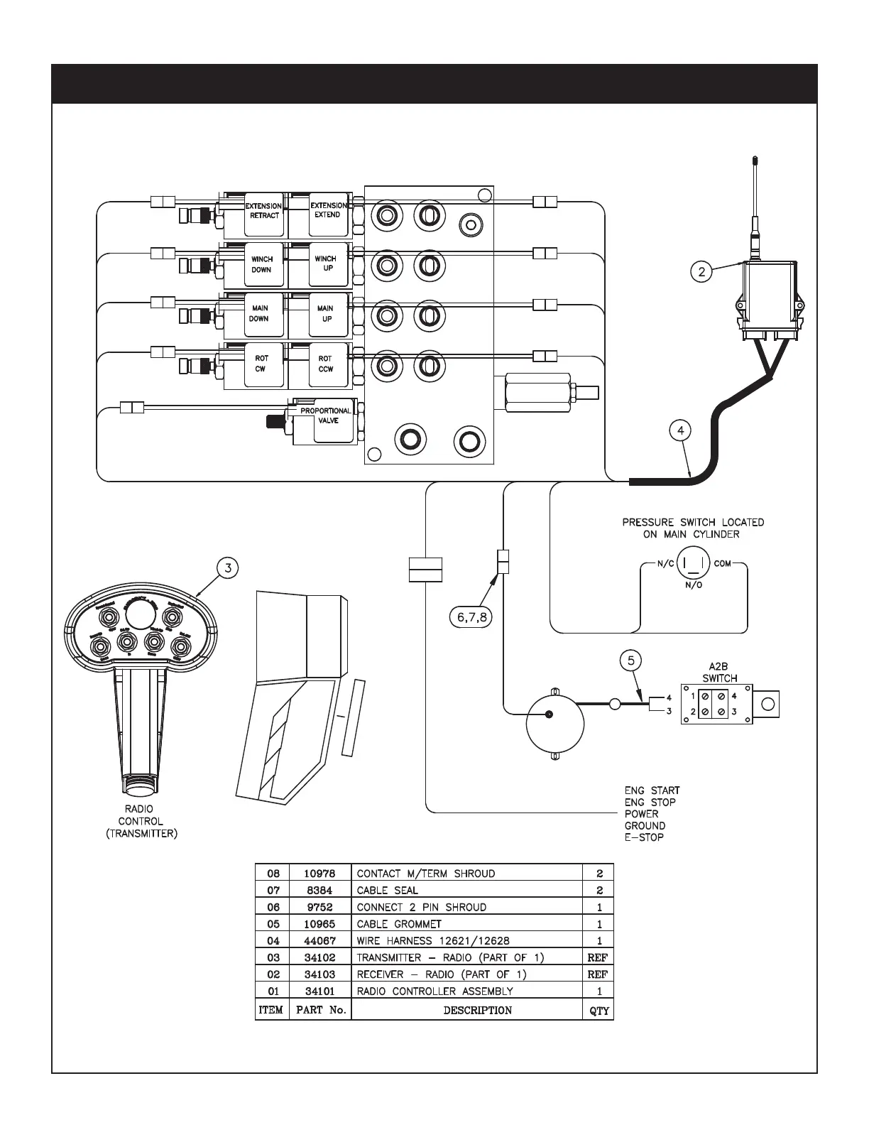
Hydraulics - Electrical 47
PN 52269
Control Kit (Flip Sheave Version) - PN 52269

Table of Contents

Related product manuals