EasyManua.ls Logo

Tektronix T912 - Page 93

Tektronix T912
101 pages
Print Icon
To Next Page IconTo Next Page
To Next Page IconTo Next Page
To Previous Page IconTo Previous Page
To Previous Page IconTo Previous Page
Loading...
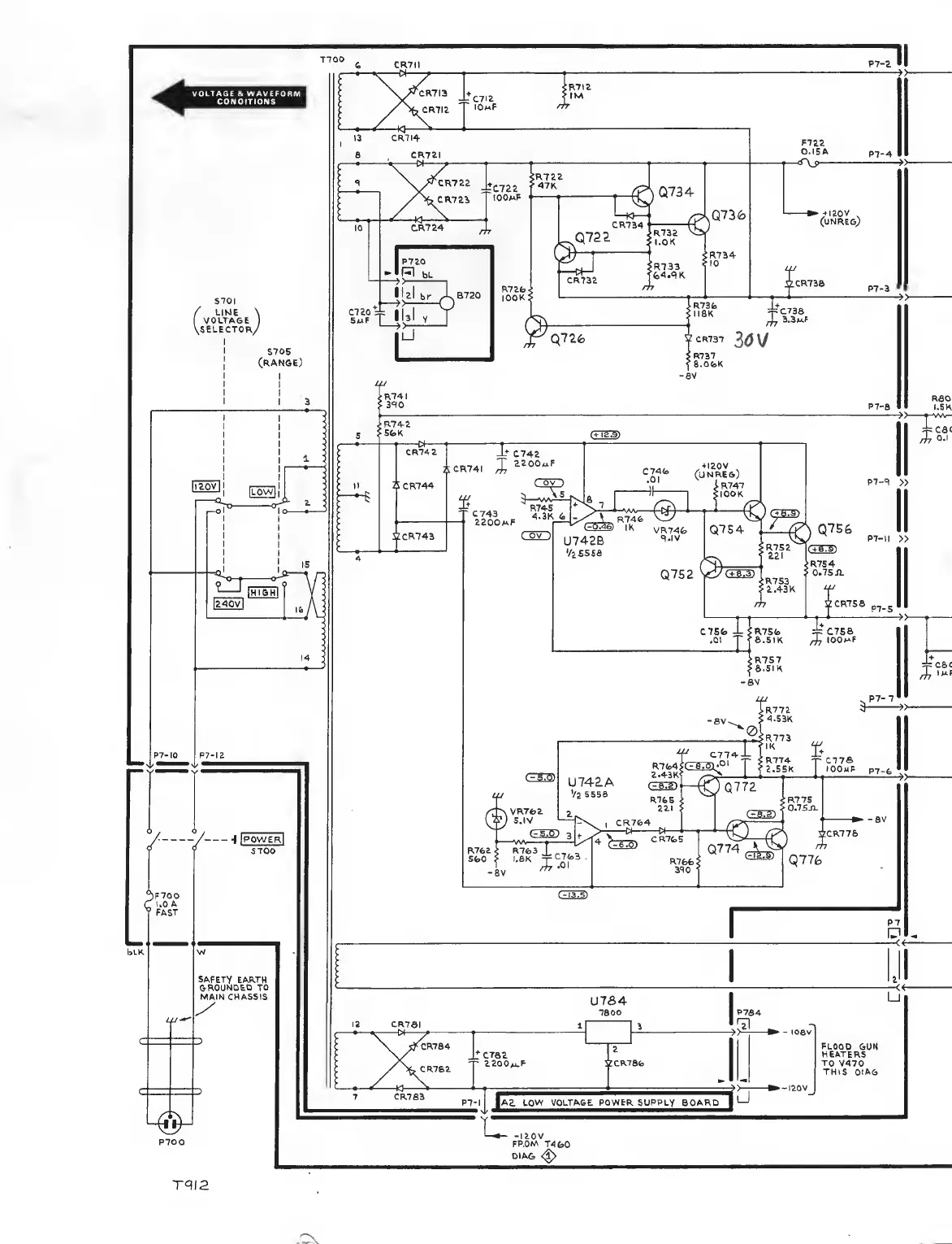
SAFETY EARTH
&ROUND£D TO
MAIN
CHASSIS
U764
7SOO
I2
CR7SI
1
i
(
'
A
i^^R784
^
crae
CR762
'
ZZOOm.^
VCRTafo
A2. tow VOLTAGE.
POWER
SUPPLY BOARD
u
P764
.
FLOOD
GUN
HEATERS
TO
V470
THIS DtAG
u

Related product manuals