EasyManua.ls Logo

Trane Sintesis RTAF SE - Page 17

Trane Sintesis RTAF SE
48 pages
Print Icon
To Next Page IconTo Next Page
To Next Page IconTo Next Page
To Previous Page IconTo Previous Page
To Previous Page IconTo Previous Page
Loading...
RLC-SVX19J_SHORT-GB
17
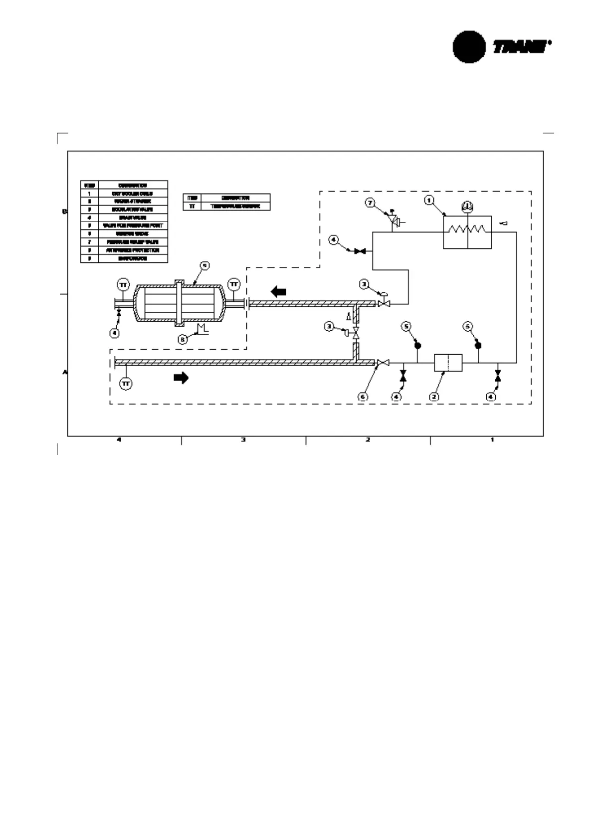
Optional Free-Cooling
Figure 8 – Flow chart – Free-Cooling – Direct free cooling version
Note: glycol free cooling chilled water setpoint should be in the range of [4°C - 20° C]. Water & Glycol mixture is fi lled
on the free cooling coils on valve item 4 (3/4”).

Related product manuals