EasyManua.ls Logo

Trane Sintesis RTAF SE - Operating Principles

Trane Sintesis RTAF SE
48 pages
Print Icon
To Next Page IconTo Next Page
To Next Page IconTo Next Page
To Previous Page IconTo Previous Page
To Previous Page IconTo Previous Page
Loading...
RLC-SVX19J_SHORT-GB
27
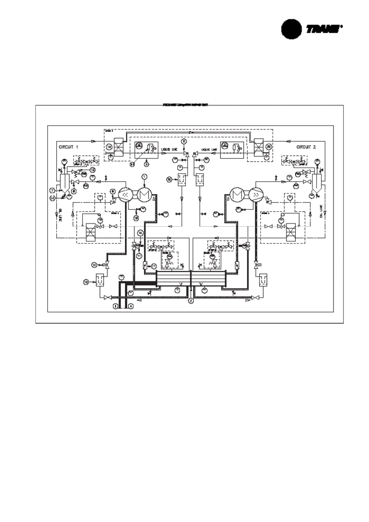
Operating Principles
This section describes the overall fl ow chart principle for RTAF. Detailed information for a given order is supplied with
order package documentation.
Figure 12 – Example of Typical Refrigerant System Schematic & Oil Lube Circuit Schematic
1 = Screw compressor
2 = Evaporator
3 = Air-cooled condenser
4 = Evaporator water inlet connection
5 = Evaporator water outlet connection
6 = Oil service valve
7 = Oil separator
8 = Discharge service valve
9 = Liquid shut off valve
10 = Filter drier
11 = Electronic expansion valve
12 = Sight glass
13 = Relief valve
14 = Service valve
15 = Oil line solenoid valve
16 = Oil fi lter
17 = Suction service valve
18 = Schraeder valve
19 = PHR water inlet connection
20 = PHR water outlet connection
21 = Refrigerant tank
PT = Pressure transducer
PSH = High pressure relief valve
PSL = Low pressure relief valve
PZH = High pressure switch
TT = Temperature sensor
TCE = Electronic expansion valve
TC = Expansion valve
OS = Optical sensor
Option A = Auxilliary oil cooler
Option B = Dual Relief Valve
Option C = Heat Recovery
Option D = Refrigerant tank according the unit size and
the unit version

Related product manuals