EasyManua.ls Logo

Tuthill KLRC40 - Page 16

Tuthill KLRC40
50 pages
Print Icon
To Next Page IconTo Next Page
To Next Page IconTo Next Page
To Previous Page IconTo Previous Page
To Previous Page IconTo Previous Page
Loading...
10
03
Installation
Manual 4804 Rev C p/n 004804 0000
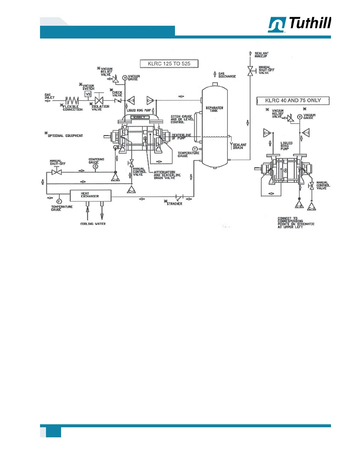
Figure 3-4 – Piping Schematic: Full Sealant Recovery System without Circulating Pump
See Speci¿ cations on page 19 for size of
connections. Figure 3-1 on page 7 through
Figure 3-4 on page 10 show the connection
locations for suction and discharge gas, sealant
water, and shaft seal cooling water of different
pump models. Note that connections are different
for KLRC-40 and -75 compared to KLRC-125 to
-950. Also shown are the valves and gauges as
they should generally be located for any of the
piping arrangements. Piping must be no smaller
than the pump connection and must be aligned,
and may have to be supported, so as not to place
a strain on the pump.
Normally it is not necessary to drain a pump to
shaft level prior to starting, provided that the
incoming sealant À ow was stopped simultaneously
with stopping the pump during the last shutdown.
An automatic solenoid valve (normally closed)
is convenient for this use. The pump may be
manually drained to shaft level by use of the
attenuation valve.
As the pump creates its own vacuum it will draw
in the required amount of sealant, so that the
sealant need not be under pressure when pumping
below 400 Torr (533.28 mbar). From 400 to 760
Torr (533.28 to 933.25 mbar), if the pump should
operate for an extended period of time, a minimum
of 7 PSI pressurized sealant would be required.
Speci¿ cations on page 19 provides the À ow
rates of water at 60°F (16°C) required for standard
pumps at standard conditions. Recommended À ow
rates should provide an overall temperature rise of
10°F (-12°C) in a water -sealed pump.
Sealant À ow rates and temperatures represent
important considerations because of their effect
on the heat balance of the pump. If the pump
must operate over a broad vacuum range, À ow
rates are especially important. With too little
water the unit will not pump at full capacity at
higher vacuums, and with too much water the
horsepower requirement will be excessive in the
low vacuum range. Acceptable variations in À ow

Table of Contents

Related product manuals