EasyManua.ls Logo

UTICA BOILERS USC - Piping Diagrams and Bypass Methods

UTICA BOILERS USC
28 pages
Print Icon
To Next Page IconTo Next Page
To Next Page IconTo Next Page
To Previous Page IconTo Previous Page
To Previous Page IconTo Previous Page
Loading...
PAGE 4
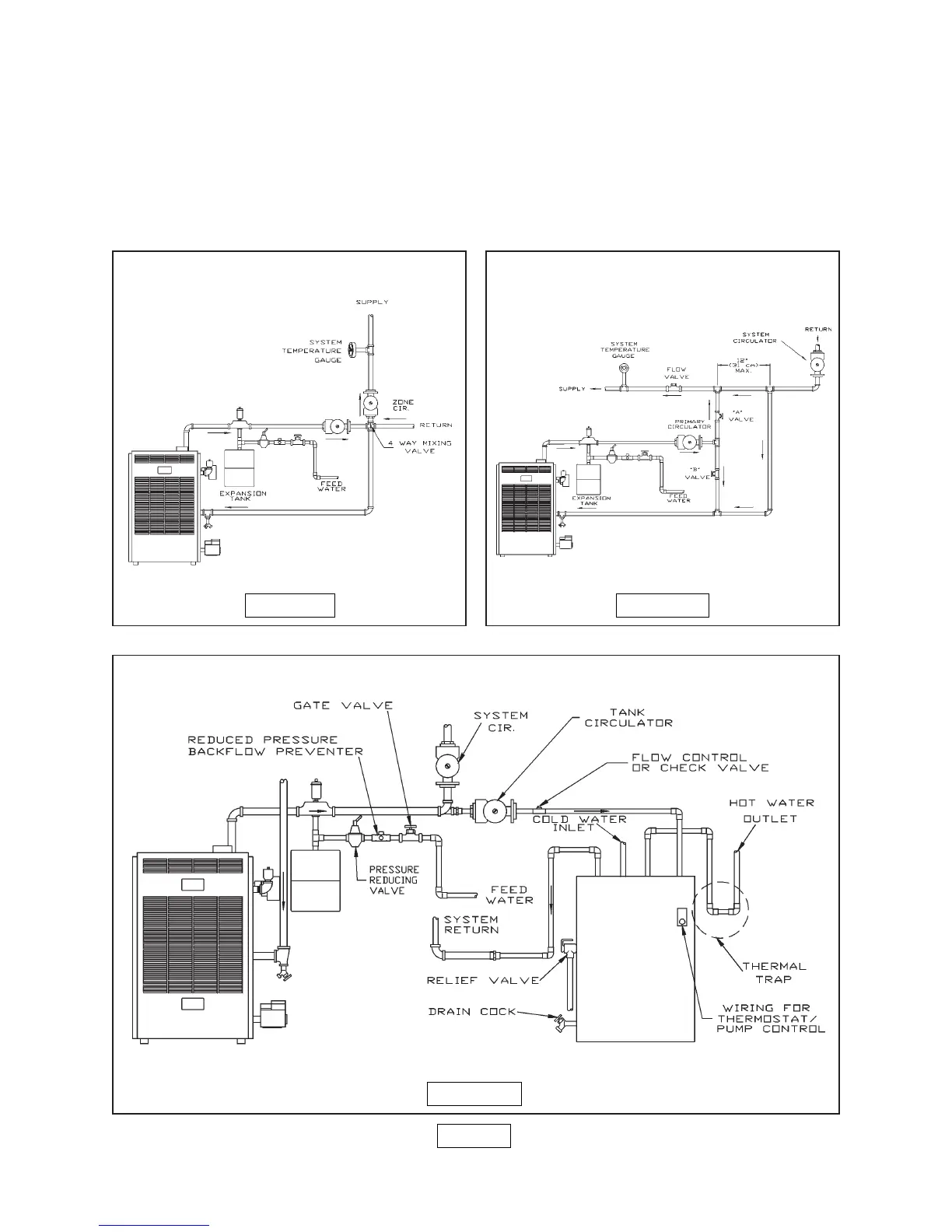
FIGURE 4
FIGURE 5
FIGURE 6
MIXING-VALVE PIPING
PRIMARY SECONDARY PIPING
WITH BYPASS
6. Note: When using a 4-way mixing valve, set control knob until desired temperatures are
met. See instruction supplied with valve.
7. Bypass loop piping must be the same size piping as the supply and the return.
8. Typical installation using circulators is shown in figure 6 on page 4.
9. Typical installation using zone valves is shown in figure 7, below.
10. For further piping information refer to the I=B=R installation and piping guide.

Related product manuals