EasyManua.ls Logo

Vertiv Liebert EXL - Page 92

Vertiv Liebert EXL
111 pages
Print Icon
To Next Page IconTo Next Page
To Next Page IconTo Next Page
To Previous Page IconTo Previous Page
To Previous Page IconTo Previous Page
Loading...
PARALLEL CONFIGURATION Liebert EXL S1
91
User Manual 10H52226UM60 - Rev. 1 - 01/2017
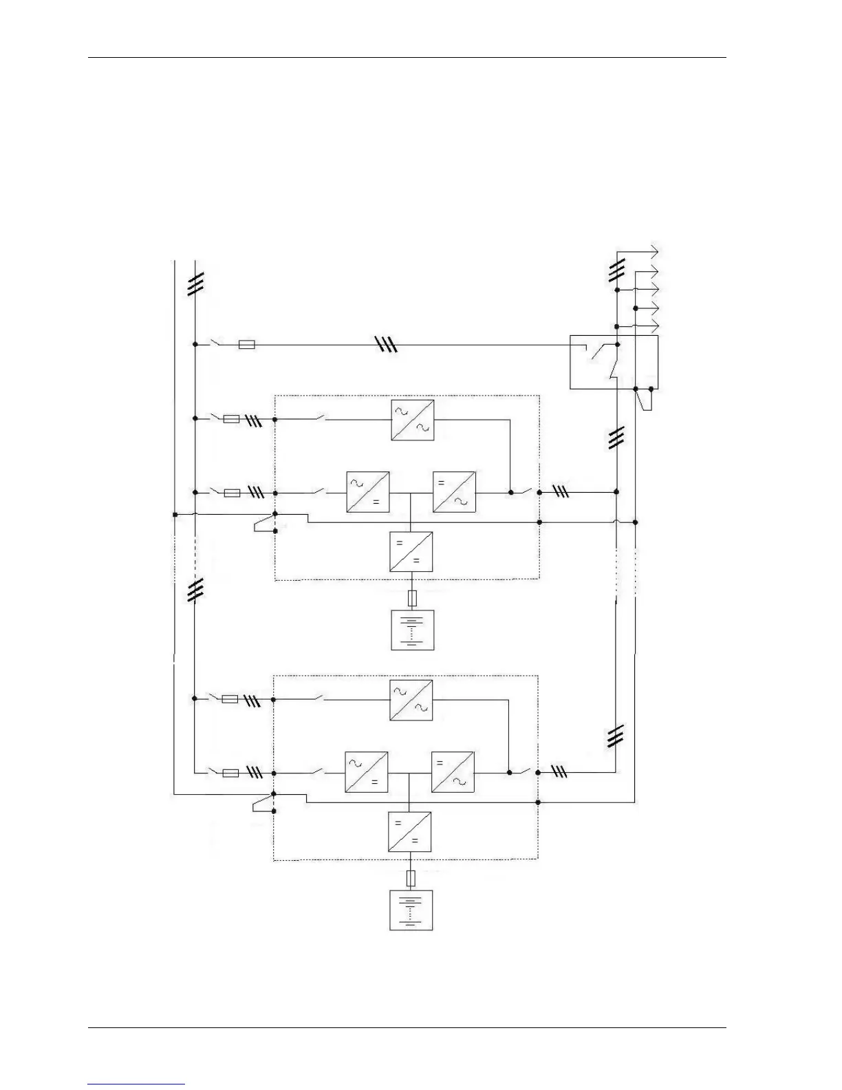
Figure 50 - Schematic diagram of a multiple block system in a TN-C grounding system
1) For fuse ratings, see the chapter with technical data
2) Values are determined by the dimensions of the Service Bypass
3) Circuit breaker or fuse
4) External Service Bypass (Ext. SBS) - must be a switch, a fused switch or a circuit breaker
LOAD
DISTRIBUTION
PEN
L1
L2
L3
PE
N
U2
V2
BLOCK n
BLOCK 1
U2
V2
U1
V1
U1
V1
U
V
U
V
PE
N
PE
N
3)
2)
3)
1)
3)
1)
3)
1)
3)
1)
4)

Table of Contents

Other manuals for Vertiv Liebert EXL

Related product manuals