EasyManua.ls Logo

WarmFlow COMBI 70 - Page 18

Default Icon
52 pages
Print Icon
To Next Page IconTo Next Page
To Next Page IconTo Next Page
To Previous Page IconTo Previous Page
To Previous Page IconTo Previous Page
Loading...
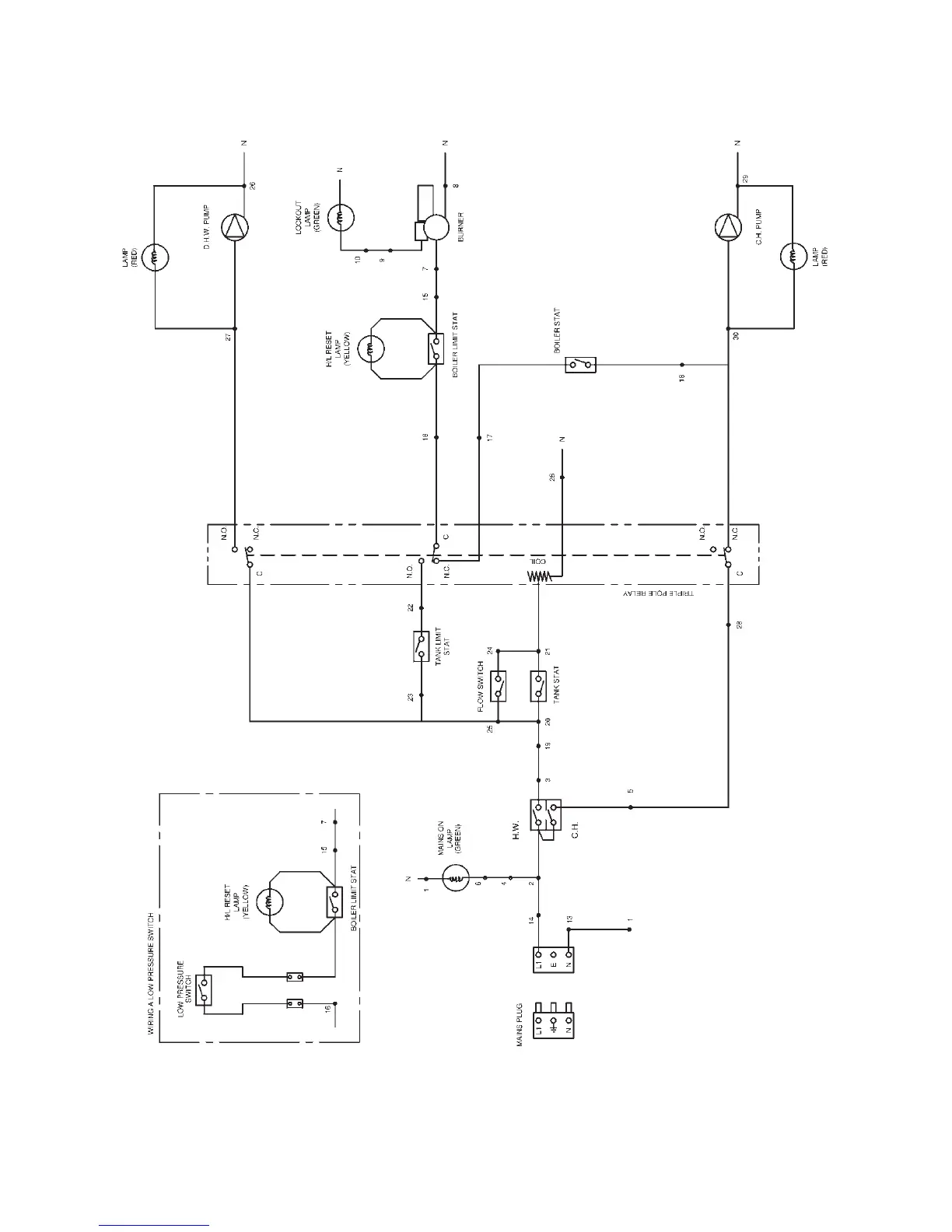
3.3.2 Combi Wiring Schematic
BREAK INTO THE WHITE
WIRE BETWEEN NO 16 ON
THE PCB AND THE LIMIT
STAT AND CONNECT IN THE
PRESSURE SWITCH WITH A
WIRING BLOCK AS SHOWN
Page 16

Related product manuals