EasyManua.ls Logo

WarmFlow COMBI 70 - Kabin Pak Combi Wiring Details

Default Icon
52 pages
Print Icon
To Next Page IconTo Next Page
To Next Page IconTo Next Page
To Previous Page IconTo Previous Page
To Previous Page IconTo Previous Page
Loading...
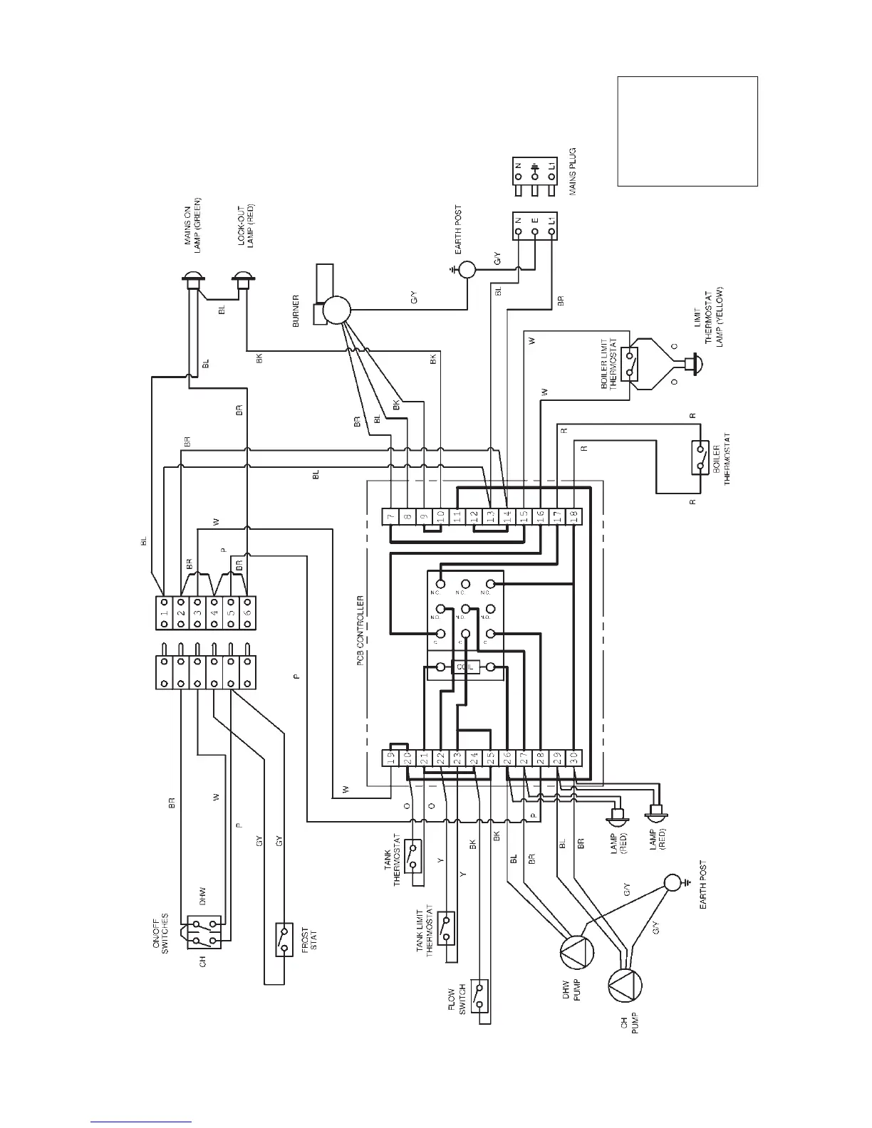
3.4 Kabin Pak Combi Wiring Details
3.4.1 Kabin Pak Combi Wiring Diagram
P– Purple
O– Orange
Y– Yellow
R– Red
W– White
BR – Brown
BL – Blue
B– Black
G/Y – Green/Yellow
GY – Grey
Page 17

Related product manuals