EasyManua.ls Logo

WarmFlow COMBI 70 - Combi Wiring Details

Default Icon
52 pages
Print Icon
To Next Page IconTo Next Page
To Next Page IconTo Next Page
To Previous Page IconTo Previous Page
To Previous Page IconTo Previous Page
Loading...
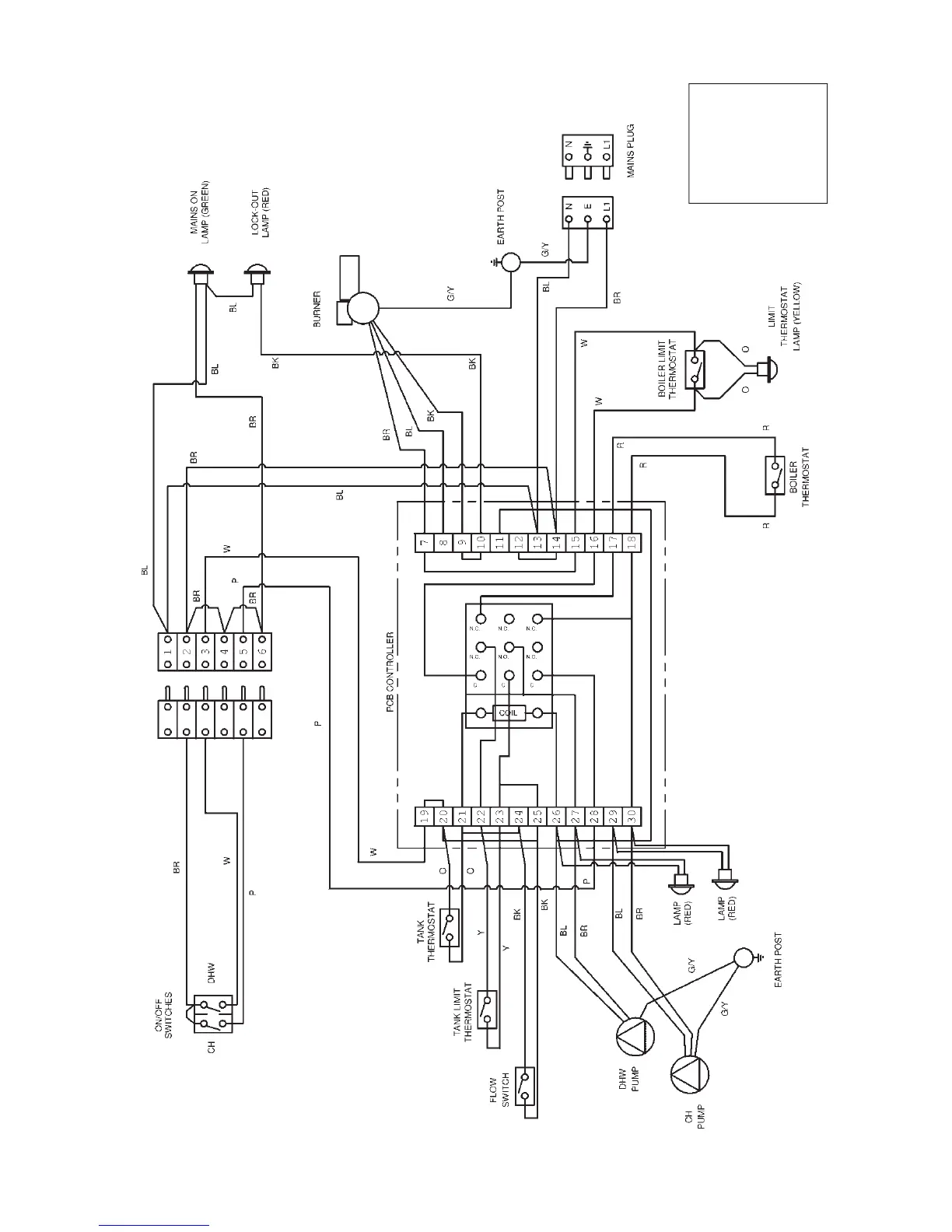
3.3 Combi Wiring Details
3.3.1 Wiring Diagram
P– Purple
O– Orange
Y– Yellow
R– Red
W– White
BR – Brown
BL – Blue
B– Black
G/Y – Green/Yellow
Page 15

Related product manuals