EasyManua.ls Logo

Yanmar 3JH4E - Your Warranty Rights and Obligations

Yanmar 3JH4E
142 pages
Print Icon
To Next Page IconTo Next Page
To Next Page IconTo Next Page
To Previous Page IconTo Previous Page
To Previous Page IconTo Previous Page
Loading...
4JH4-TE / 4JH4-HTE with B x B Type Panel
-
+
S
B
L
E
LB
RB
YW
WL
O
YG
R
3L
12V
1
3
2
L=1+2+3(m)
Allowable length by
cross sectional area
of battery cable
10R
10B
B
2R
WBr
2B
5R
B
L
E
LB
RB
R
LB
RB
5R
B
Y
-
+
12V
1
3
2
R
P
-
+
3R
+
-
B
L
YG
RB
section of cable
Allowable length
(mm
2
)
15(mm
2
)
< 0.86(m)
20(mm
2
)
< 1.3(m)
< 2.3(m)
30(mm
2
)
40(mm
2
)
< 2.8(m)
< 3.5(m)
50(mm
2
)
2W
2R
60(mm
2
)
< 4.1(m)
G1
+
-
P
G2
30
L
L
R
O
B
YW WL YG LB
R
L
L
R
O
B
YW WL YG LB
G1G2
30
17 AC
W
17
AC
W
P
3W
3L
3R
YW
RB
WL
LB O
WG
B
YG
WB
YB
GB
YR
GR
WR
G
Y
G2
17
GLOW
OFF
ON
START
Key switch
30
AC
G1
WBr
WBr
W/Y
3R
B
1
2
3
10
11
12
15
15 17
18
16
19
20 20
21
22
23
24
25
26
28
29
24
30 30
31
32
33
27
16
13
4 5 6 7 8
9
2
3
10
11
12
14
4 5 6 7 8
9
008433-00E
0004506
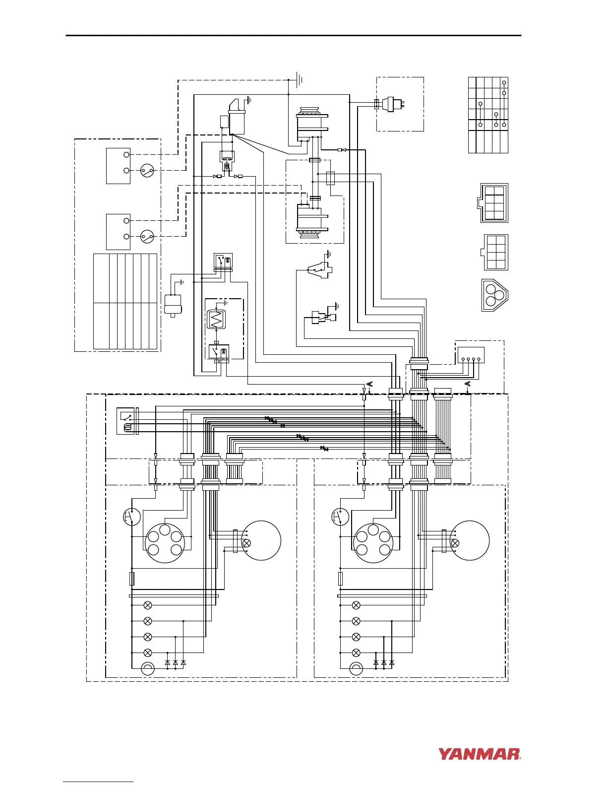
Figure 19
SYSTEM DIAGRAMS
124 JH4 Series Operation Manual

Table of Contents

Other manuals for Yanmar 3JH4E

Related product manuals