EasyManua.ls Logo

York YPC - Page 15

York YPC
24 pages
Print Icon
To Next Page IconTo Next Page
To Next Page IconTo Next Page
To Previous Page IconTo Previous Page
To Previous Page IconTo Previous Page
Loading...
FORM 155.19-EG3 (1011)
15JOHNSON CONTROLS
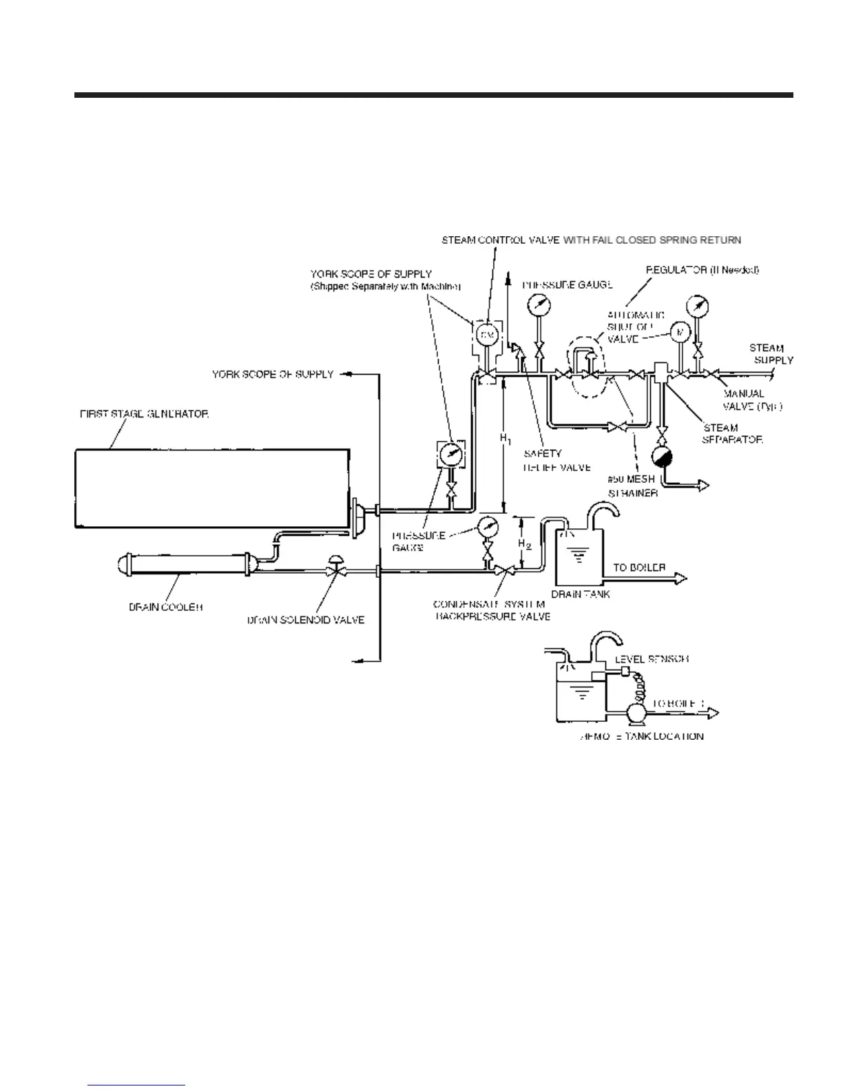
FIG. 4 PIPING LAYOUT
NOTES:
1. H
1
= 15 in. (381 mm) minimum to prevent condensate backow.
2. H
2
= 32.8 ft. (10 m) maximum to prevent excessive back pres-
sure.
3. Condensate leaves drain cooler at approximately 15 PSIG (1 bar),
180°F (82.2°C).
4. Maximum inlet steam pressure 128 PSIG (8.83 bar).
5. Automatic shutoff valve to be failsafe type.
6. Both the steam supply and condensate drain pipes must be prop-
erly sized and pitched to prevent hammering.
7. Steam control valve to be installed within 200 inches (5 m) of the
rst-stage generator steam inlet ange.
spray header pump and one refrigerant pump.

Related product manuals