EasyManua.ls Logo

Asko TL751 - Gas Dryer Wiring Schematics

Asko TL751
83 pages
Print Icon
To Next Page IconTo Next Page
To Next Page IconTo Next Page
To Previous Page IconTo Previous Page
To Previous Page IconTo Previous Page
Loading...
39
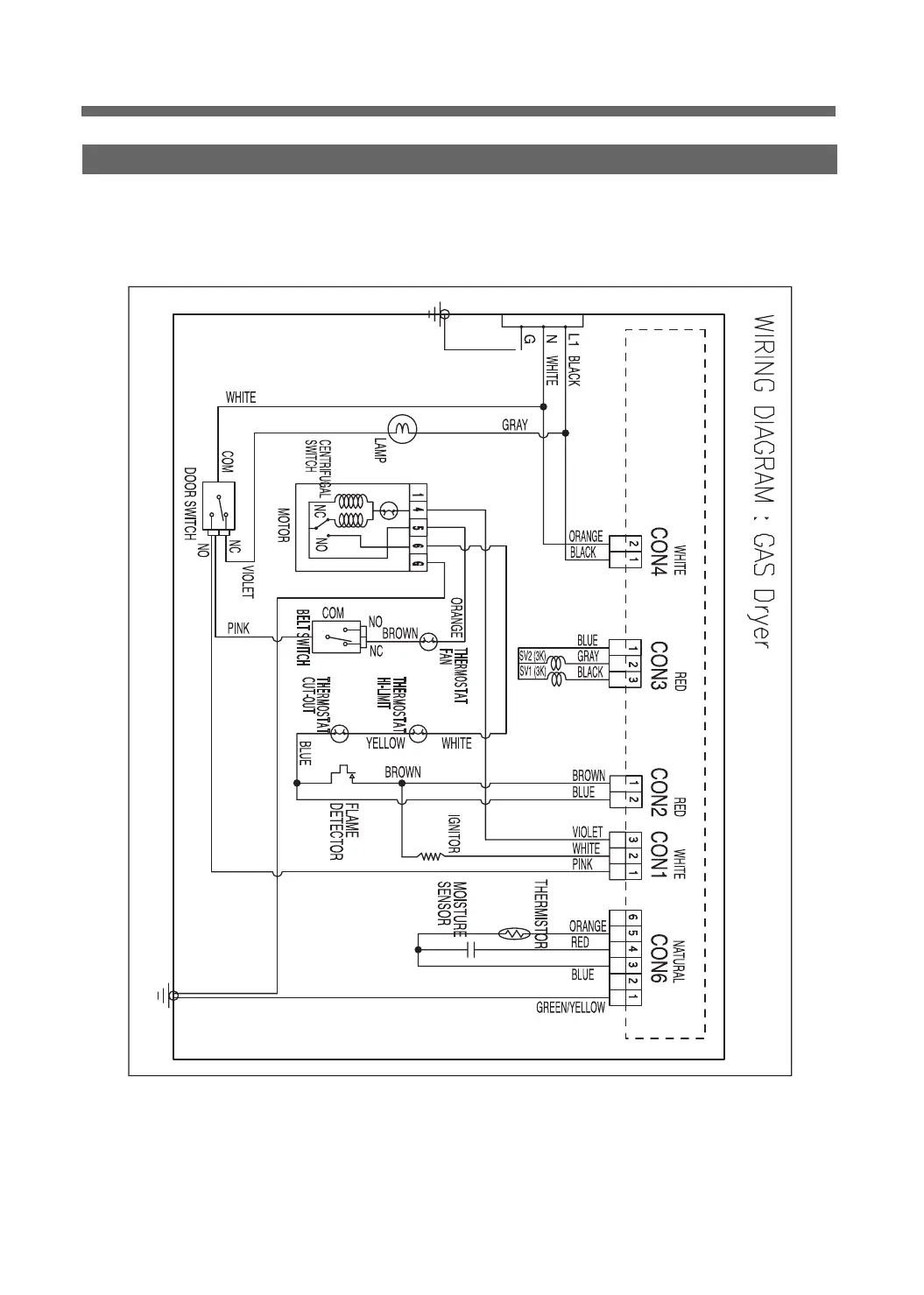
2. GAS DRYER(ON/OFF CONTROL) WIRING DIAGRAMS

Related product manuals