EasyManua.ls Logo

BeaconMedaes HTM02-01 - Relief Valve Set Points

BeaconMedaes HTM02-01
28 pages
Print Icon
To Next Page IconTo Next Page
To Next Page IconTo Next Page
To Previous Page IconTo Previous Page
To Previous Page IconTo Previous Page
Loading...
6
Emergency Reserve Manifold
2005715.05
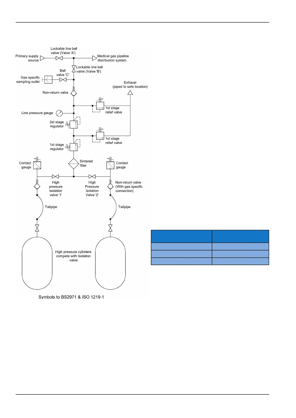
Figure 2 - Schematic Diagram
Additional manifold headers can be connected to
the Emergency Reserve Manifold (ERM) to increase
its gas supply capacity.
The manifold is connected to the distribution
system downstream of the primary medical gas
supply system. The ERM can be isolated from the
distribution system by the lockable isolation valve
supplied. This valve should be left open during
normal operation, so the ERM will automatically
supply the pipeline with medical gas in the event
of the primary system failing to supply.
The line pressure regulator should be set slightly
lower than the primary supply pressure to prevent
the ERM from feeding the pipeline during normal
operation of the primary system.
1.2 1st Stage Pressure Regulator
For safe operation with regard to performance,
mechanical strength, resistance to ignition in pure
high pressure oxygen supply and cleanliness,
the unit fully conforms to BS EN ISO 10524-2. A
pressure relief valve connected to the regulator
protects the downstream pressure and is set a
2000 kPa (20 bar).
1.3 2nd Stage Pressure Regula-
tor
For safe operation with regard to performance,
mechanical strength and contamination the
unit fully conforms to BS EN ISO 10524-2, the
second stage pressure regulator is a manually
set diaphragm type and is used to set the system
pressure to suit typical nominal values for 4, 7 and
11 bar pipeline systems.
1.4 Line Pressure Relief Valve
The line pressure relief valves are preset to
the values shown in table 1 for the dierent
distribution pressures.
Table 1: Relief Valve Set Points
Relief Valve Set Point Nominal Distribution
Pressure
530 kPa (5.3 bar) 400 kPa (4 bar)
1100 kPa (11 bar) 700 kPa (7 bar)
1300 kPa (13 bar) 1100 kPa (11 bar)
The line pressure relief valve is tted between
the pressure regulator and the isolation valve
(just before the integrated non-return valve),
thus protecting the delivery system from over
pressurisation by discharging to atmosphere in the
event of regulator failure.
1.5 Header Extension For Addi-
tional Cylinders
The ERM is suppled as standard with cylinder
connections for a 2x1 manifold (1 cylinder per
bank).
The ERM can be upgraded from a 2x2 to 2x6
manifold using the extension kits referenced in
table 2.

Related product manuals