EasyManua.ls Logo

BMW Z3(E36/7) - Page 215

BMW Z3(E36/7)
367 pages
Print Icon
To Next Page IconTo Next Page
To Next Page IconTo Next Page
To Previous Page IconTo Previous Page
To Previous Page IconTo Previous Page
Loading...
B6236
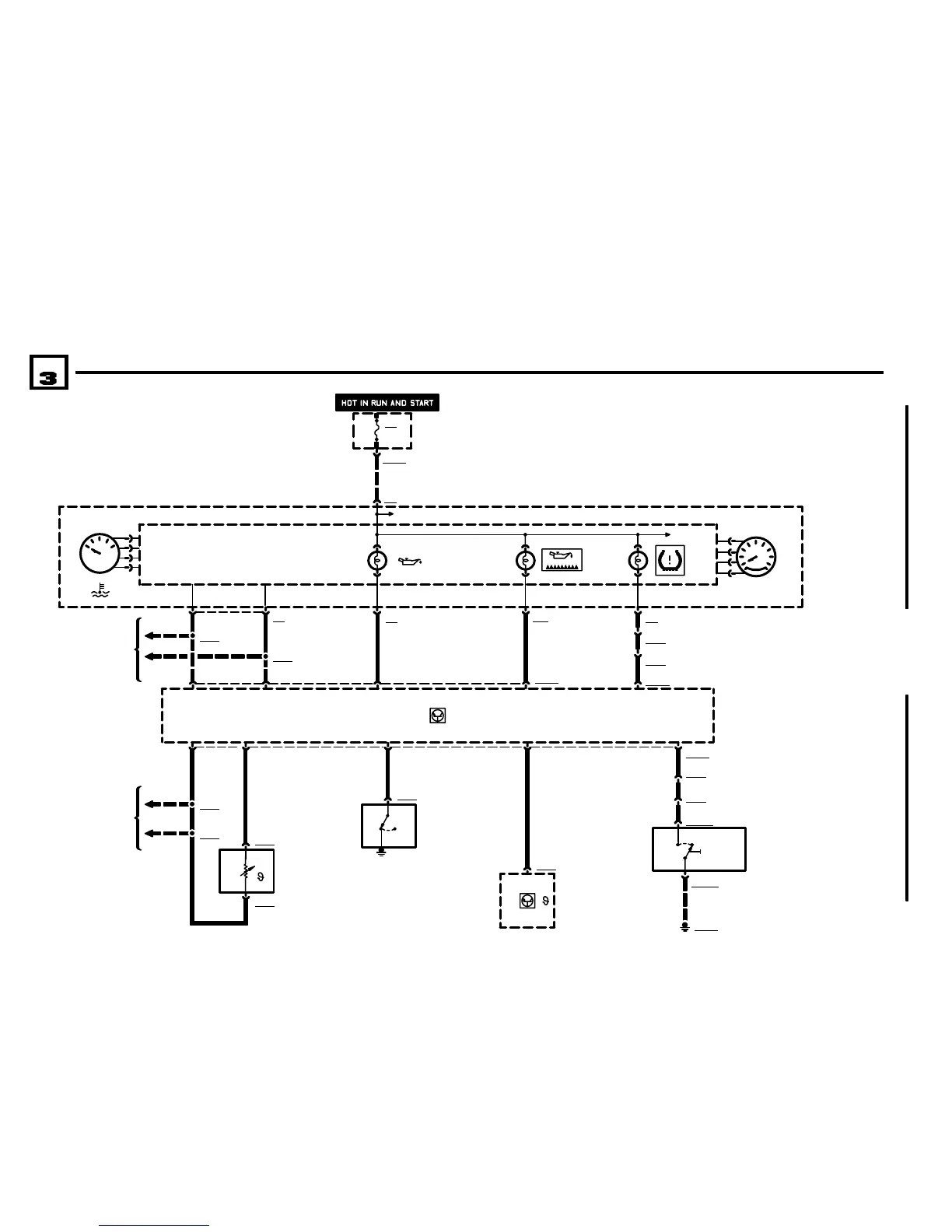
ENGINE COOLANT
TEMPERATURE SENSOR
BM
BMW
BMWBMW
Z3
FUSE DETAILS
0670.3
P90
FRONT POWER
DISTRIBUTION BOX
23
X1001714
01/01
6211.0Ć
2001
05
INDICATORS
INSTRUMENT CLUSTER
A2w
INSTRUMENT
CLUSTER
TACHOMETER
TEMPERATURE
GAUGE
X16
F27
5A
19
37
7
F27
5A
M VERSIONS
11 X60004
3926
.5 GR/BR.5 BR/GN
3 X6254
B6254
THERMAL OIL
LEVEL SWITCH
1 X6231
B6231
OIL PRESSURE SWITCH
1) PRESSURE BETWEEN
0.20.5 BAR
2) NORMAL PRESSURE
X6021
S555
TIRE PRESSURE WARNING
SYSTEM (RDW) PUSHBUTTON
1) OFF
2) TEACHIN PROCESS
X17
X6021
A6000
ENGINE CONTROL
MODULE (DME)
1
.5 SW/ RT/GE
5
X60535
21
1
X100000
X6000345
.5 SW/GN/GE
X6053
.5 SW/GN
8
.5 GE/SW
X60003
19
7
X100000
2
X18170
GROUND DISTRIBUTION
0670.4
.5 GE/SW
.5 GE/SW
.5 BR/GN
20
X271
9
.5 GN/GE
.5 BR
X1894
24
.5 BR/RT
1 X6236
36
X16
6
.5 GE
X1893
2
.5 BR
25
.75 BR
X17
ENGINE CONTROL
SYSTEM MSS54 (6CYL-
INDER S54 B32)
1210.27
X6491
ENGINE CONTROL
SYSTEM MSS54 (6CYL-
INDER S54 B32)
1210.27
X6462
CAN+CAN
CAN+CAN
.75 BR
X6236
21

Table of Contents

Other manuals for BMW Z3(E36/7)

Related product manuals