EasyManua.ls Logo

BMW Z3(E36/7) - Page 95

BMW Z3(E36/7)
367 pages
Print Icon
To Next Page IconTo Next Page
To Next Page IconTo Next Page
To Previous Page IconTo Previous Page
To Previous Page IconTo Previous Page
Loading...
BM
BMW
BMWBMW
Z3
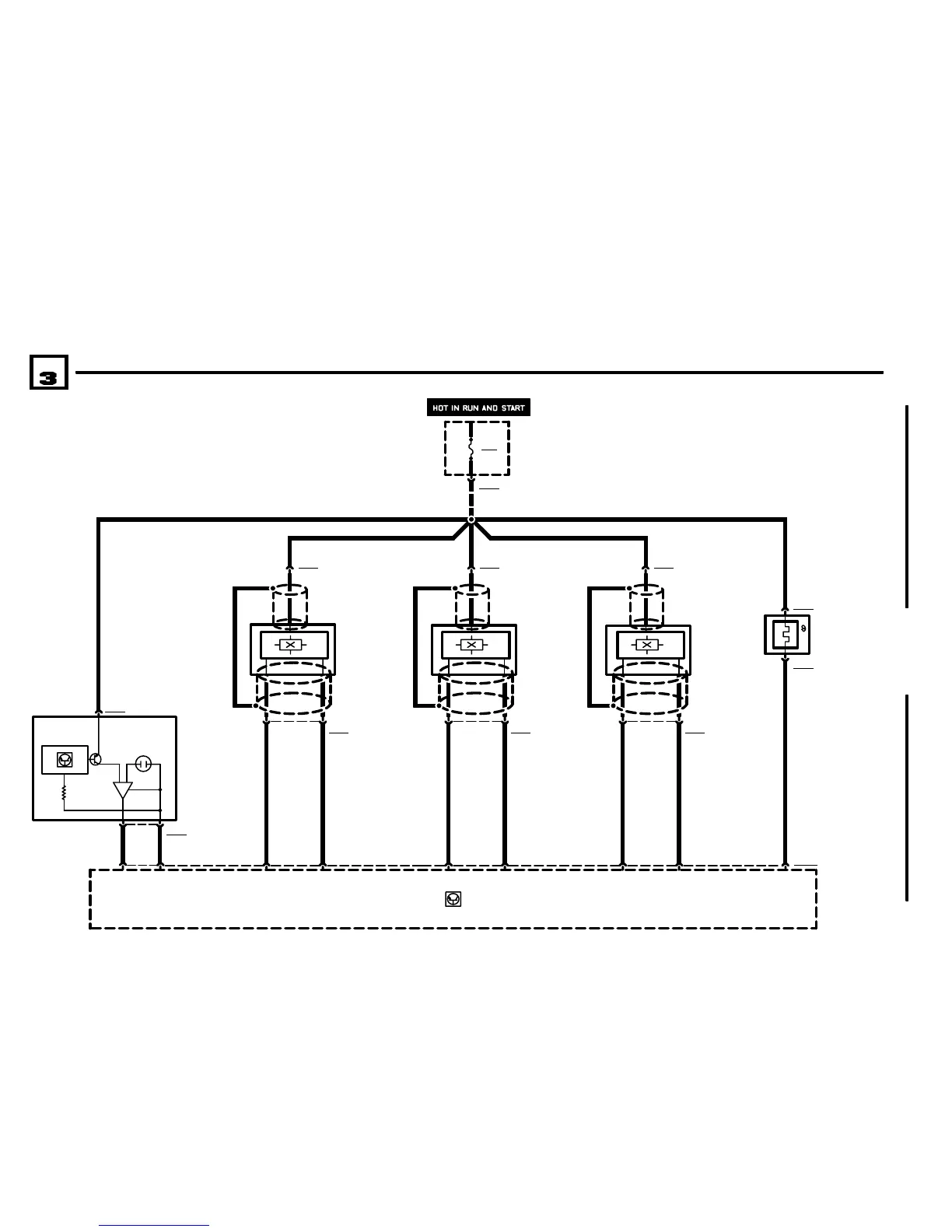
ENGINE CONTROL SYSTEM MS43 (6CYLINDER M54)
01/01
1210.26Ć
2001
05
1 X62072
117
.5 SW
.5 GE
B6207
HOT FILM AIR
MASS METER
A6000
ENGINE CONTROL
MODULE (DME)
.5 GE
+
3
X6207
.5 RT/WS
45
X60003
.5 GR/BR
6
FUSE DETAILS
0670.3
F203
20A
X8680
P98
FUSE HOLDER IN
EBOX
21
.5 BR
8
12 X6203
.5 RT/WS .5 RT/WS .5 RT/WS .5 RT/WS
3
X6203
B6203
CRANKSHAFT
POSITION/RPM
SENSOR
.5 GE
18
.5 BR
5
32 X6214
1
X6214
B6214
CAMSHAFT
POSITION SENSOR
1 (INLET)
.5 GE
15
.5 BR
2
32 X6224
1
X6224
B6224
CAMSHAFT
POSITION SENSOR
2 (OUTLET)
1
X6279
2 X6279
B6279
THERMOSTAT,
CHARACTERISTIC
MAP COOLING
Z3 VERSIONS

Table of Contents

Other manuals for BMW Z3(E36/7)

Related product manuals