EasyManua.ls Logo

BMW Z3 E37 1998 - Page 97

BMW Z3 E37 1998
347 pages
Print Icon
To Next Page IconTo Next Page
To Next Page IconTo Next Page
To Previous Page IconTo Previous Page
To Previous Page IconTo Previous Page
Loading...
paragon.myvnc.com
BM
BMW
BMWBMW
Z3
04/99
1210.20Ć
1998
05
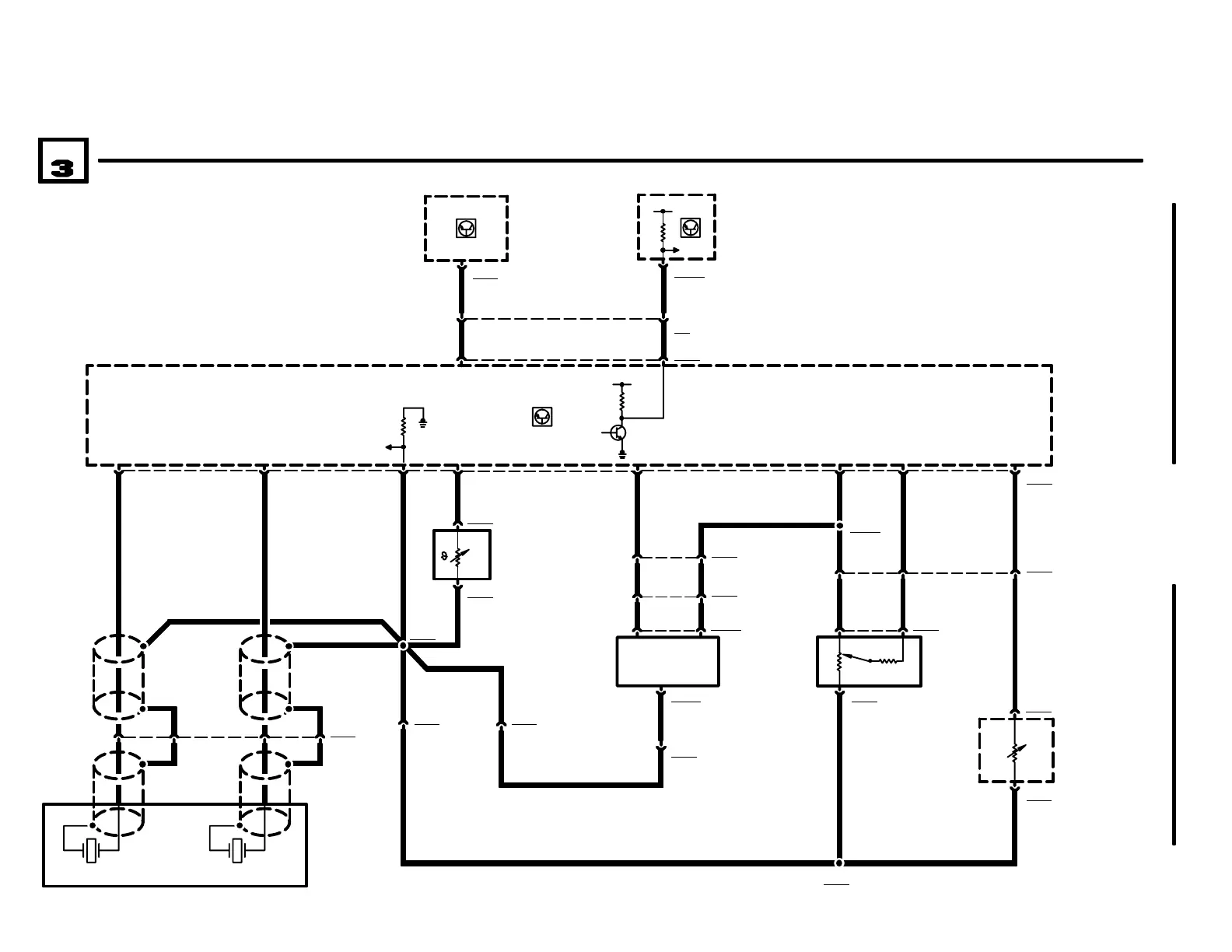
ENGINE CONTROL SYSTEM (DME M5.2, 4CYLINDER M44)
A836
ELECTRONIC
IMMOBILIZER
CONTROL MODULE
(EWS II)
70 71
X16594
.5 SW/VI
15
10
X600074
B6232
ENGINE COOLANT
TEMPERATURE
SENSOR
CYL. 1 AND 2
W9110
SHIELD
53
44
40
.75 BR/SW
16
7
83
24
A35y
BOARD
COMPUTER
(BC LOW)
X102454
.35 WS/SW
X20
X6000
TI
A6000
ENGINE CONTROL
MODULE (DME)
1) DRIVEAWAY
PROTECTION
3
X62324
2 X62521
X6252
R6252
THROTTLE
POSITION
SENSOR
.75 GR/WS .5 BR/VI
X6461
.5 BR/RT
1 X6205
B6205
INTAKE AIR
TEMPERATURE
SENSOR
.5 BR/SW
X6205
2
.5 BR/RT
.75 BR/SW
CYL. 3 AND 4
4 X62403
W9110
SHIELD
2
1
W9110
SHIELD
W9110
SHIELD
.35 SW .35 SW
31
15
.5 WS/SW
3
1
4 X6091
.75 BR/SW
63 22
X6232
X6091
.5 GR/WS .5 BR/VI .5 BR/RT
X8005
2.5 GN
.5 BR/SW
B6240
KNOCK SENSOR
.5 BR/SW
7 X6031
72
5
3
1 X195283
X19528
B65
FUEL TANK
PRESSURE
SENSOR
1
6 X6031
1 X6501
.5 GR/WS
X6501
2
X10169
31
.5 BR/SW
.5 BR/SW
.5 BR/SW
.5 GE/RT
.5 GE/RT
.5 GE/RT
.5 GR/WS
.5 GR/WS
.5 GR/WS

Related product manuals