EasyManua.ls Logo

BMW Z3 E37 1998 - Page 96

BMW Z3 E37 1998
347 pages
Print Icon
To Next Page IconTo Next Page
To Next Page IconTo Next Page
To Previous Page IconTo Previous Page
To Previous Page IconTo Previous Page
Loading...
paragon.myvnc.com
BM
BMW
BMWBMW
Z3
.5 GN
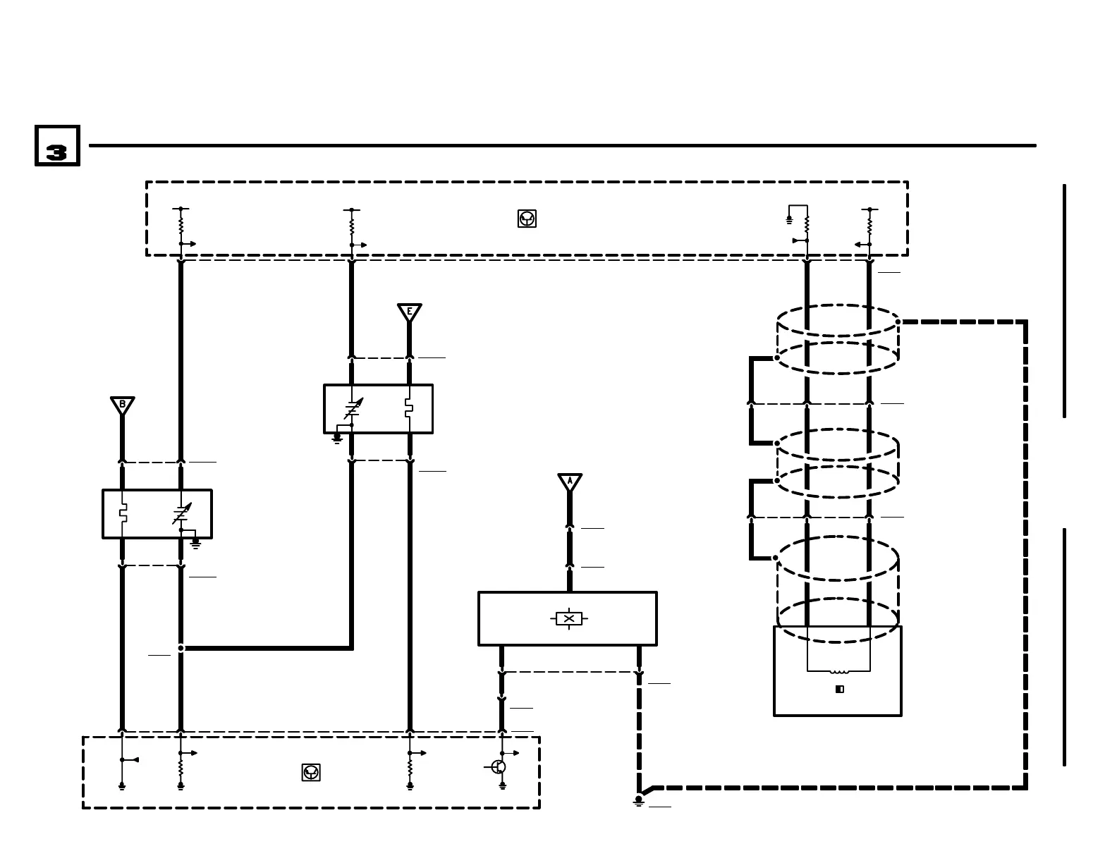
HEATED OXYGEN SENSOR, CRANKSHAFT SENSORS
04/99
1210.20Ć
1998
04
ENGINE CONTROL SYSTEM (DME M5.2, 4CYLINDER M44)
X6000
A6000
ENGINE CONTROL
MODULE (DME)
X60007820
1210.20-00
30
46
19
21
X62033 2 1
A6000
ENGINE CONTROL
MODULE (DME)
W6203
CRANKSHAFT
POSITION/RPM
SENSOR SHIELD
X620932
B6209
HALL EFFECT CAM-
SHAFT SENSOR
X62091
1210.20-00
B62001
OXYGEN SENSOR
(IN FRONT OF
CATALYTIC
CONVERTER)
X6200132
NS
.5 GE
.35 RT/WS
X62001
41
.5 BR .5 SW
31
.35 SW .35 GE
W6203
CRANKSHAFT
POSITION/RPM
SENSOR SHIELD
B6203
CRANKSHAFT
POSITION/RPM
SENSOR
GROUND
DISTRIBUTION
0670.4
GROUND
DISTRIBUTION
0670.4
.35 GE
X609127
X609128
.35 GE
.35 SW
W6203
CRANKSHAFT
POSITION/RPM
SENSOR SHIELD
X6091
1 2 5
31
15
5V (15)
B62002
OXYGEN SENSOR
(BEHIND
CATALYTIC
CONVERTER)
31
X8008
X6200223
1
31
X6200214
1210.20-00
.5 GN
77
15
.5 SW
.5 GE
.75 SW
.5 BR
X6454
31
.35 GE.35 SW

Related product manuals