EasyManua.ls Logo

Cleaver-Brooks CB780 - Internal Block Diagram of the CB780;CB784

Cleaver-Brooks CB780
61 pages
Print Icon
To Next Page IconTo Next Page
To Next Page IconTo Next Page
To Previous Page IconTo Previous Page
To Previous Page IconTo Previous Page
Loading...
1-10 750-166
CB780/CB784
INSTALLATION
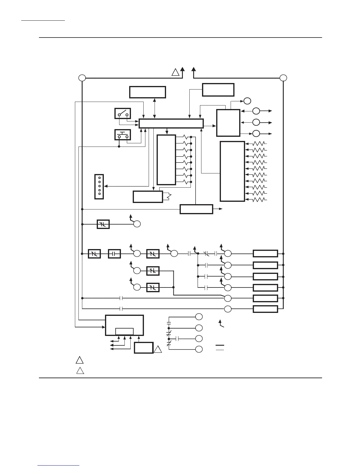
Fig. 6—Internal block diagram of the CB780/CB784 (see Figs.7,8,9, or 10 for detailed wiring instructions).
2
CONFIGURATION
JUMPERS
MICROCOMPUTER
RESET
PUSHBUTTON
RUN/TEST
SWITCH
STATUS LEDs
PLUG-IN PURGE
TIMER CARD
SAFETY RELAY
CIRCUIT
POWER SUPPLY
KEYBOARD
DISPLAY MODULE
HIGH FIRE
COMMON
MODULATE
LOW FIRE
HIGH FIRE SWITCH
PLUG-IN
FLAME
AMPLIFIER
RELAY
DRIVE
CIRCUIT
CONTROL
POWER
TEST
JACK
REMOTE
RESET
DDL
DDL
COMMUNICATIONS
INDICATES FEEDBACK SENSING
TO RELAY STATUS FEEDBACK
AND LINE VOLT INPUTS
FIELD WIRING
INTERNAL WIRING
IGNITION
PILOT
PILOT/V2
MAIN VALVE
1K
9K
RELAY
STATUS
FEEDBACK
AND LINE
VOLTAGE
INPUTS
LIMITS CONTROLLER
LOCKOUT
INTERLOCK
PRE-IGNITION
INTERLOCK
1K1 2K1 5K1
8K1
8K2
9K1
9K2
120 Vac
FLAME SIGNAL
TEST
LOW FIRE SWITCH
PROVIDE DISCONNECT MEANS AND OVERLOAD PROTECTION AS REQUIRED.
RS485
1
2
3
L1
(HOT) L2
4
6
20
7
4K1
7K1
2K2
10
8
21
9
18
19
8K
7K
6K
5K
4K
3K
2K
F
G
22
1
BLOWER
6K1
5
ALARM
3K1
3
L2
12
13
15
14
M7420
1
2 REMOTE RESET MUST BE MOUNTED WITHIN SIGHT OF THE BOILER CONTROL PANEL.

Table of Contents