EasyManua.ls Logo

Comnet CNGE2+2SMS - Page 17

Comnet CNGE2+2SMS
55 pages
Print Icon
To Next Page IconTo Next Page
To Next Page IconTo Next Page
To Previous Page IconTo Previous Page
To Previous Page IconTo Previous Page
Loading...
INS_CNGE2+2SMS_REV– 02/19/13 PAGE 17
INSTALLATION AND OPERATION MANUAL CNGE2+2SMS[POE][HO]
TECH SUPPORT: 1.888.678.9427
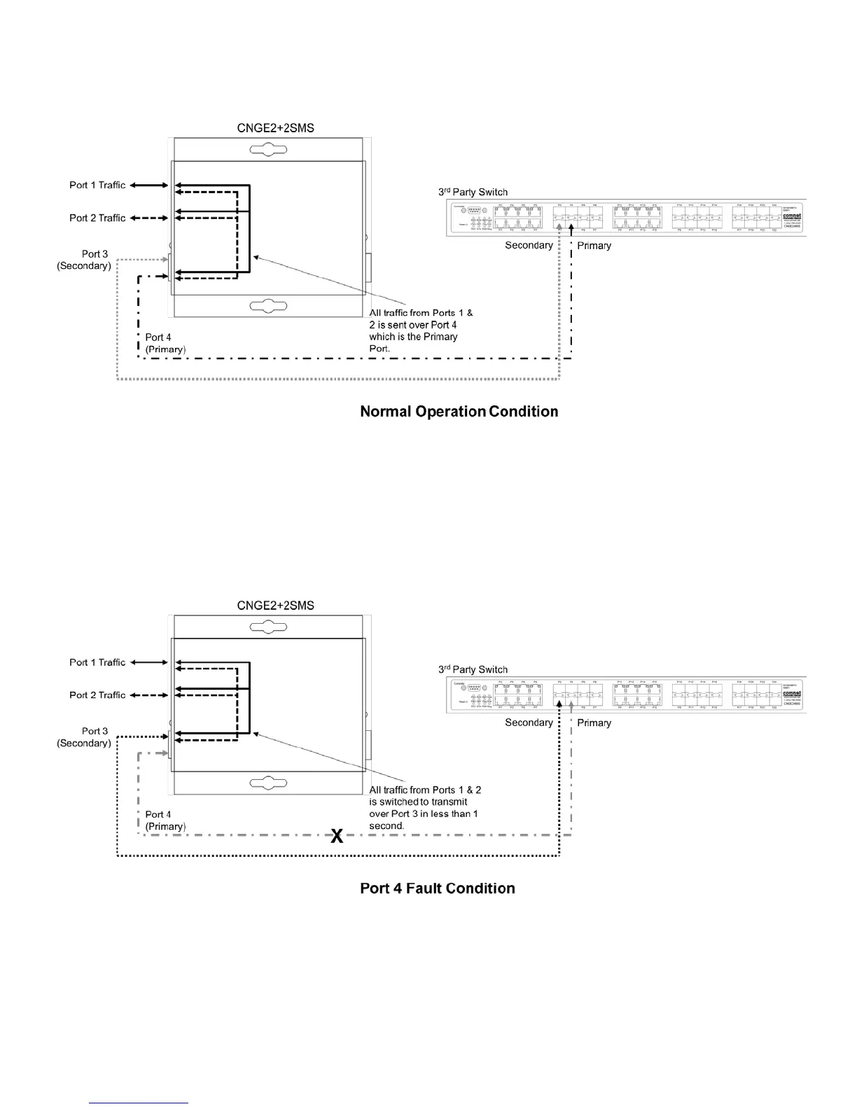
Redundant SFP (RSFP) Enabled (3rd Party Switch) (DIP Switch 4 in On Position)
Note: Disabling MAC Address Learning on the 3rd party switch (if supported) can sometimes
allow for faster port switchover times.
There is no port isolation between Ports 1 & 2 as shown. Ports 1 & 2 are free to send traffic
between each other as per a normal switch.
Redundant SFP (RSFP) Enabled (3rd Party Switch) (DIP Switch 4 in On Position)
Note: Disabling MAC Address Learning on the 3rd party switch (if supported) can sometimes
allow for faster port switchover times.
There is no port isolation between Ports 1 & 2 as shown. Ports 1 & 2 are free to send traffic
between each other as per a normal switch.
When Port 4 comes back online all traffic from Ports 1 & 2 is switched back to transmit
over Port 4 in less than 1 second.

Related product manuals