EasyManua.ls Logo

Contrec 212 - RTD Input

Contrec 212
72 pages
Print Icon
To Next Page IconTo Next Page
To Next Page IconTo Next Page
To Previous Page IconTo Previous Page
To Previous Page IconTo Previous Page
Loading...
212-M-V2.1
52 Input & Output Connections
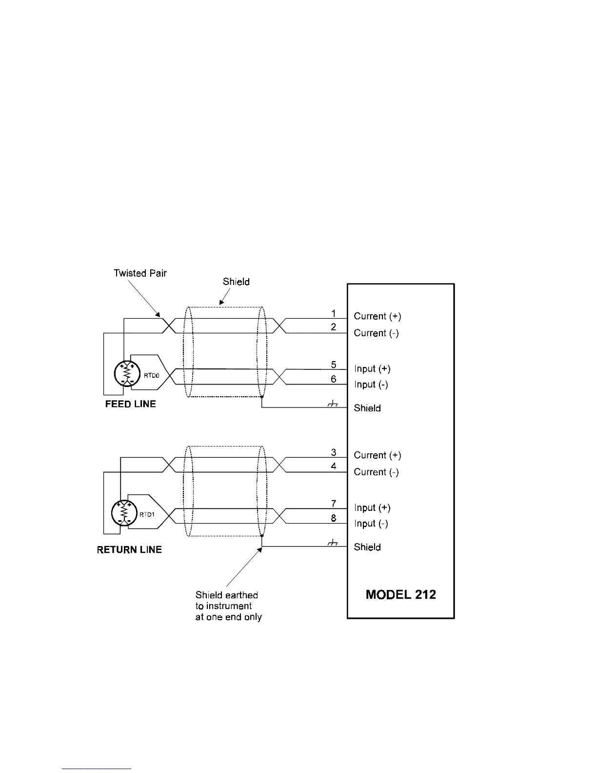
6.2 RTD INPUT
The Model 212 uses four wire RTDs to provide optimum accuracy and stability.
The RTDs are high grade 100 ohm platinum types manufactured to
BS1094 standards. For maximum accuracy, RTDs should be a matched
pair, Class A to IEC 751 standard.
It is not necessary with four wire RTDs to have equal lead lengths, but
cables should not be longer than 50 meters (150 feet). They should be
shielded twisted pairs connected as follows:
Note: Care must be taken to ensure the (+) of the current terminal is
connected to the same side of the RTD as the (+) of the input terminal. The
RTD, itself, has no polarity.

Related product manuals