EasyManua.ls Logo

Cooper VR-32 - Page 15

Cooper VR-32
52 pages
Print Icon
To Next Page IconTo Next Page
To Next Page IconTo Next Page
To Previous Page IconTo Previous Page
To Previous Page IconTo Previous Page
Loading...
S225-10-5
1-15
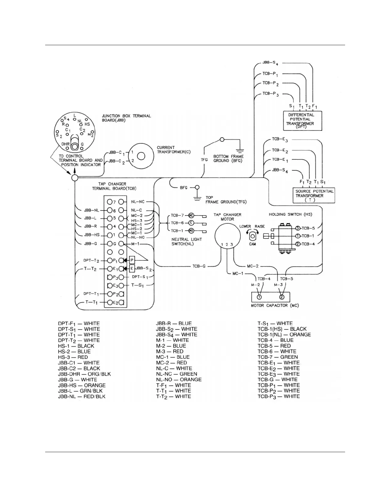
Figure 1-16.
Internal wiring of regulator with load winding on output side, with differential potential transformer.

Related product manuals