EasyManua.ls Logo

Corghi A 2030 - Page 63

Corghi A 2030
Print Icon
To Next Page IconTo Next Page
To Next Page IconTo Next Page
To Previous Page IconTo Previous Page
To Previous Page IconTo Previous Page
Loading...
A 2030 - A 2025 - A 2022 - A 2018 - A 224 A - A 224
Manuale Operatore 63
I
43a
1-ph
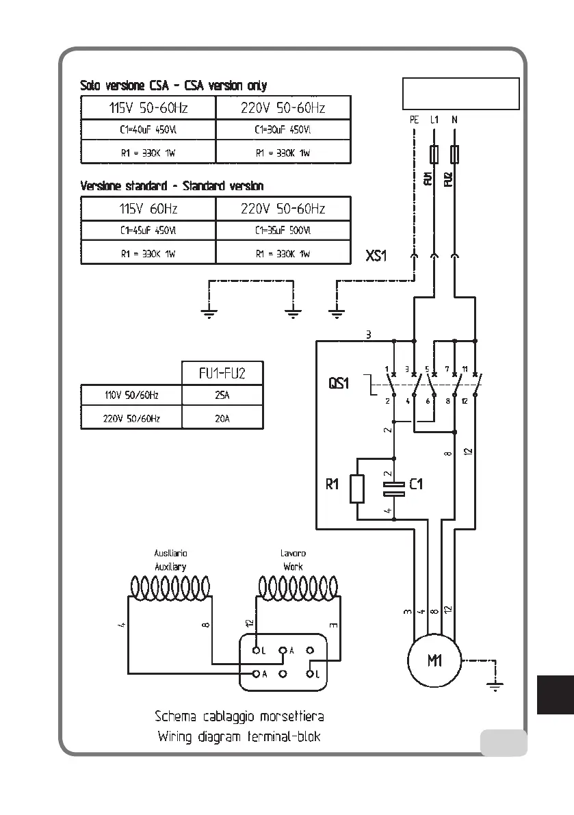
Schema cod. 430710

Table of Contents