EasyManua.ls Logo

CORNING MobileAccess1000 - Multi-Building Rack Installation

Default Icon
44 pages
Print Icon
To Next Page IconTo Next Page
To Next Page IconTo Next Page
To Previous Page IconTo Previous Page
To Previous Page IconTo Previous Page
Loading...
Preface Material
MA1000 Installation and Configuration Guide 20
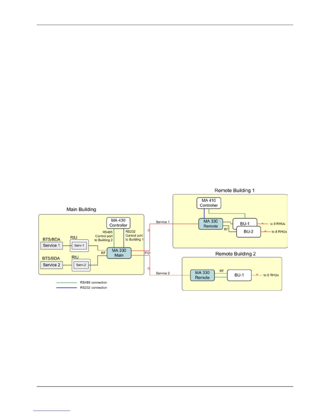
4.2.4 Multi-Building Rack Installation
The figure below provides an example of a multi-building solution which distributes two bands
from a main site over two remote sites up to 20Km away. The 330 units extend the RF signal
from the Main to the Remote buildings over a single strand of fiber. Uplink and downlink signal
are placed on the single fiber at 1310 and 1550 respectively.
The 330 system provides flexible solutions for various site requirements. The figure below
illustrates two types of installations:
Remote Building 1 installation in a remote location with several Base Units. For clarity,
the example shows two Base Units. However, the configuration applies to a maximum of four
(8-port) Base Units that are supported using a 330 Expansion Box.
The 330 Remote unit forwards the signals as follows:
Service signals to the Base Units
Control signals from Master Controller at the main site to the 410 Slave Controller at the
remote site. The Base Units are controlled through the 410 controller.
Building 2 special installations in a remote location with
a single
Base Unit. The 330
Remote unit forwards both the service and the control signals from the main building
directly
to the Base Units. Note that a
410 Controller is not required in this type of installation.
Figure 15: 330 System Installation Examples

Table of Contents

Related product manuals