EasyManua.ls Logo

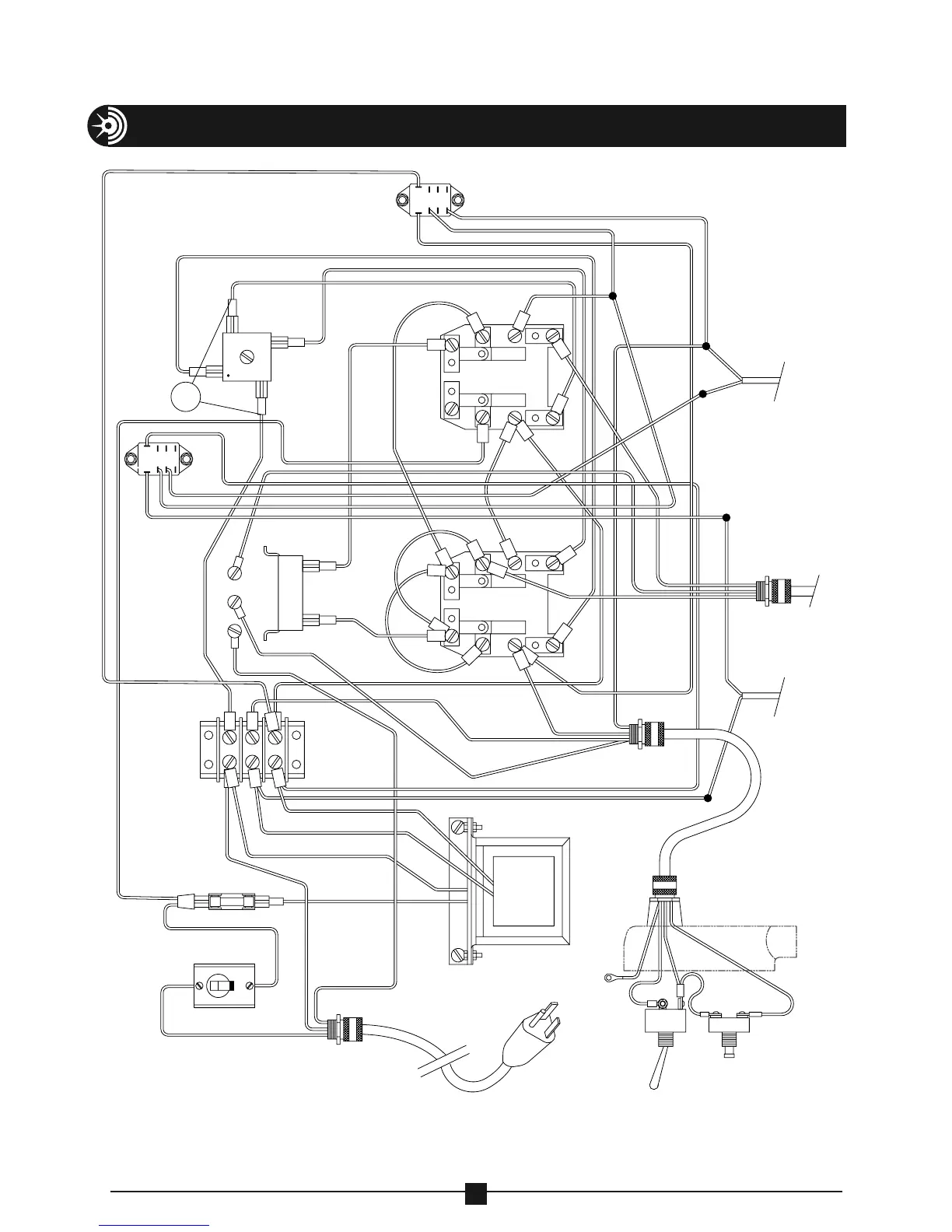
Current Tools Omni 747 - ELECTRICAL SYSTEM DIAGRAM; Bender Wiring Schematic

Current Tools Omni 747
46 pages
Print Icon
To Previous Page IconTo Previous Page
To Previous Page IconTo Previous Page
Loading...
ELECTRICAL SYSTEM DIAGRAM
46
CONTACT
BLOCK
UNLOAD
JOG
BLACK
WHITE
WHITE
RED
PENDANT
BEND
GROUND LUG TO BOX
GREEN
PLUG
TRANSFORMER
SEC
24V 2A
1500V RMS
GREEN
WHITE
BLUE
BLACK
BLACK
GREEN
TO MOTOR
CONTACT
BLOCK
RED
BLACK
GREEN
BLUE
BLUE
GREEN
TERMINAL
BLOCK
BLUE
BLACK
WHITE
BLACK
BLACK
BLUE
BLACK
BLACK
RESISTOR
BLACK
BLACK
GREEN
CIRCUIT
BREAKER
SWITCH
BLACK
OFF
BLACK
FUSE
BLOCK
BLACK
GROUND SCREWS
BLACK
+
AC
VARISTOR
BLACK
BLACK
BRIDGE
RECTIFIER
AC
WHITE
TO BEND
ANGLE LIMIT
SWITCH
(ADJUSTABLE)
BLUE
BROWN
BLACK
WHITE
BLACK
STOP
SWITCH
RED
WHITE
WHITE
WHITE
RELAY
WHITE
WHITE
RELAY
WHITE
WHITE
WHITE
WHITE
WHITE
WHITE
WHITE
BLACK