EasyManua.ls Logo

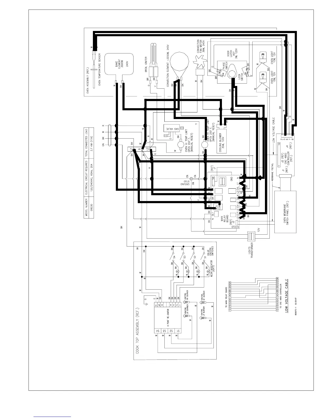
Dacor ECPD - Self-Clean Cycle Diagram

Dacor ECPD
159 pages
Print Icon
To Next Page IconTo Next Page
To Next Page IconTo Next Page
To Previous Page IconTo Previous Page
To Previous Page IconTo Previous Page
Loading...
Technical Manual - Page 62
ERD30 SELF-CLEAN CYCLE

Table of Contents

Related product manuals