EasyManua.ls Logo

Deltech SPX FLOW - Air-Cooled Unit Flow Schematics

Deltech SPX FLOW
28 pages
Print Icon
To Next Page IconTo Next Page
To Next Page IconTo Next Page
To Previous Page IconTo Previous Page
To Previous Page IconTo Previous Page
Loading...
13
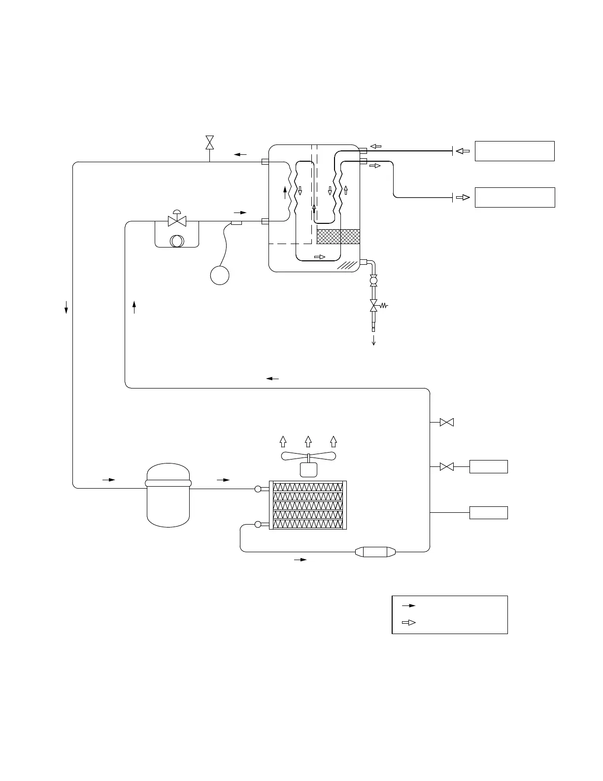
SPECIFICATIONS: AIR-COOLED UNITS
Air and Refrigerant Flow Schematic:
Model HGEN600A
COMPRESSED AIR FLOW
REFRIGERANT FLOW
FILTER
REFRIGERANT
COMPRESSOR
EXPANSION VALVE
TEMPERATURE SENSOR
FOR PANEL DISPLAY
TI
SCHRADER VALVE
<REF-AIR>
S
WETTED AIR INLET
DRIED AIR OUTLET
<AIR-AIR>
MOISTURE SEPARATOR INTEGRATED
BRAZED PLATE HEAT EXCHANGER
STRAINER
/BALL VALVE
DRAIN OUTLET
TIMED ELECTRIC
AUTO DRAIN VALVE
FAN PRESSURE SWITCH
HIGH PRESSURE SWITCH
CAPILLARY TUBE
SCHRADER VALVE
AIR-COOLED
CONDENSER
WITH FAN
F.P.S
H.P.S
MCGUIRE AIR COMPRESSORS INC
1-888-229-9999
MCGUIRE AIR COMPRESSORS INC
1-888-229-9999

Related product manuals