EasyManua.ls Logo

EKOM DK50 2V/50 - Druckluft- und Elektroschaltpläne

EKOM DK50 2V/50
164 pages
Print Icon
To Next Page IconTo Next Page
To Next Page IconTo Next Page
To Previous Page IconTo Previous Page
To Previous Page IconTo Previous Page
Loading...
INSTALLATION
06/2020 85 NP-DK50 2V 50, 2x2V 110-A-5_06-2020-MD
Kontrollieren Sie die Verbindung des Schrank-Druckmessschlauchs zum Kompressor-
Pneumatikblock. (Abb. 9)
Der Kompressor besitzt keine Reserveenergiequelle.
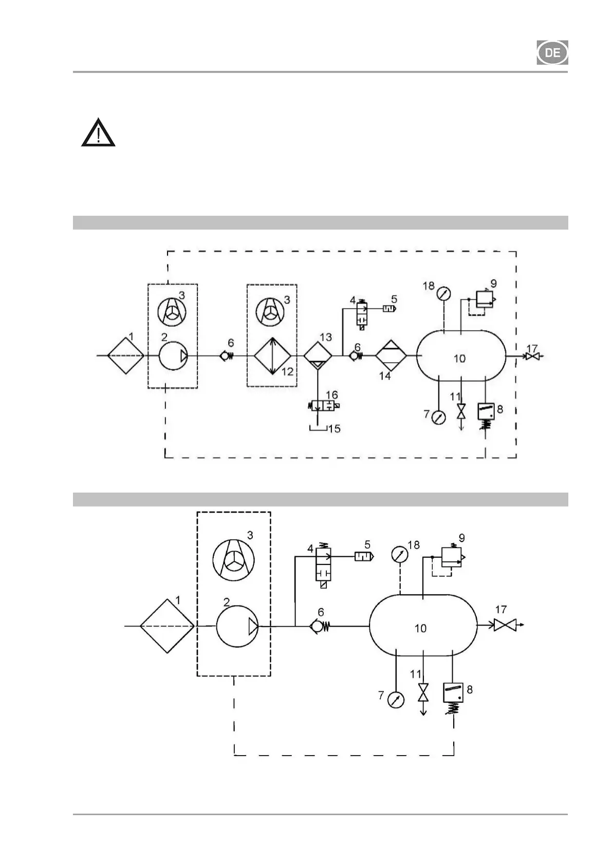
14. DRUCKLUFT- UND ELEKTROSCHALTPLÄNE
14.1. Druckluftplan
DK50 2V/50/M
DK50 2V/50

Table of Contents

Other manuals for EKOM DK50 2V/50

Related product manuals