EasyManua.ls Logo

EKOM DK50 2V/50 - Pneumatické a Elektrické Schémy

EKOM DK50 2V/50
164 pages
Print Icon
To Next Page IconTo Next Page
To Next Page IconTo Next Page
To Previous Page IconTo Previous Page
To Previous Page IconTo Previous Page
Loading...
INŠTALÁCIA
NP-DK50 2V 50, 2x2V 110-A-5_06-2020-MD 136 06/2020
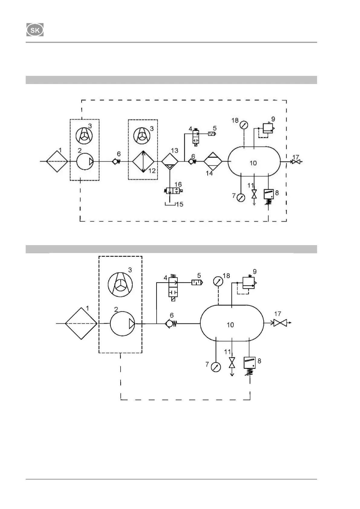
14. PNEUMATICKÉ A ELEKTRICKÉ SCHÉMY
14.1. Pneumatické schémy
DK50 2V/50/M
DK50 2V/50

Table of Contents

Other manuals for EKOM DK50 2V/50

Related product manuals