EasyManua.ls Logo

EKOM DK50 2V/50 - Page 137

EKOM DK50 2V/50
164 pages
Print Icon
To Next Page IconTo Next Page
To Next Page IconTo Next Page
To Previous Page IconTo Previous Page
To Previous Page IconTo Previous Page
Loading...
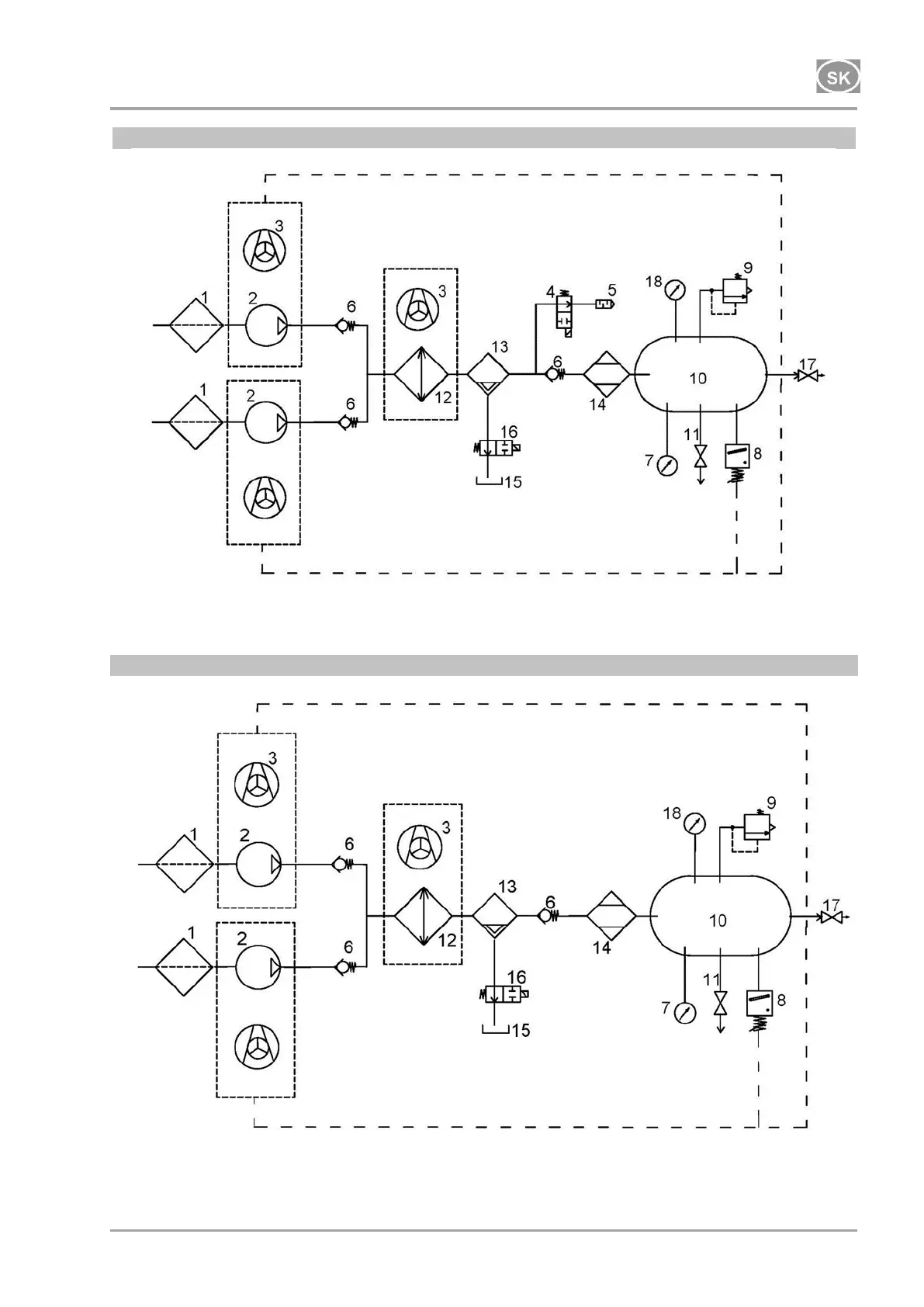
INŠTALÁCIA
06/2020 137 NP-DK50 2V 50, 2x2V 110-A-5_06-2020-MD
DK50 2x2V/110/M
230 V
DK50 2x2V/110/M
400 V

Table of Contents