EasyManua.ls Logo

EKOM DK50 2V/50 - Page 138

EKOM DK50 2V/50
164 pages
Print Icon
To Next Page IconTo Next Page
To Next Page IconTo Next Page
To Previous Page IconTo Previous Page
To Previous Page IconTo Previous Page
Loading...
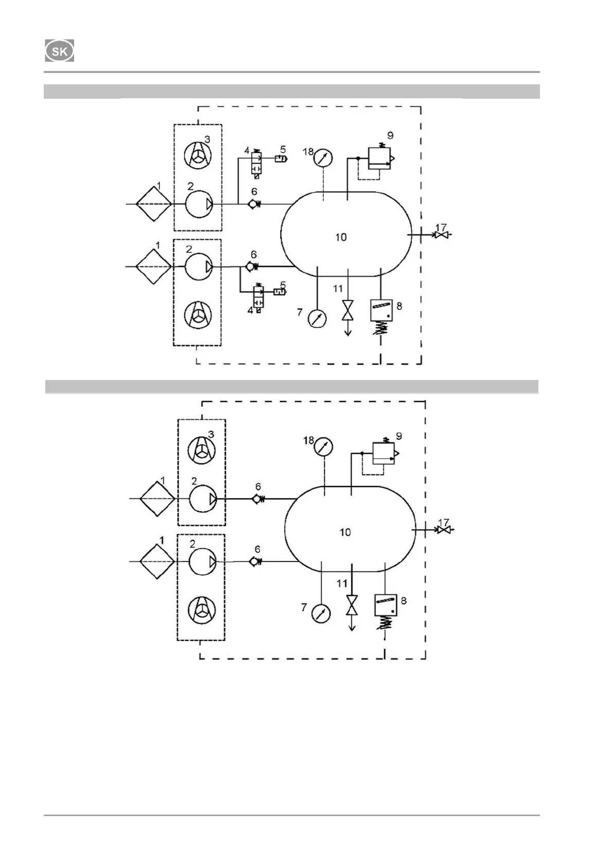
INŠTALÁCIA
NP-DK50 2V 50, 2x2V 110-A-5_06-2020-MD 138 06/2020
DK50 2x2V/110
230 V
DK50 2x2V/110
400 V

Table of Contents