EasyManua.ls Logo

Frymaster LOV - Page 38

Frymaster LOV
50 pages
Print Icon
To Next Page IconTo Next Page
To Next Page IconTo Next Page
To Previous Page IconTo Previous Page
To Previous Page IconTo Previous Page
Loading...
LOV
Technical Reference
37



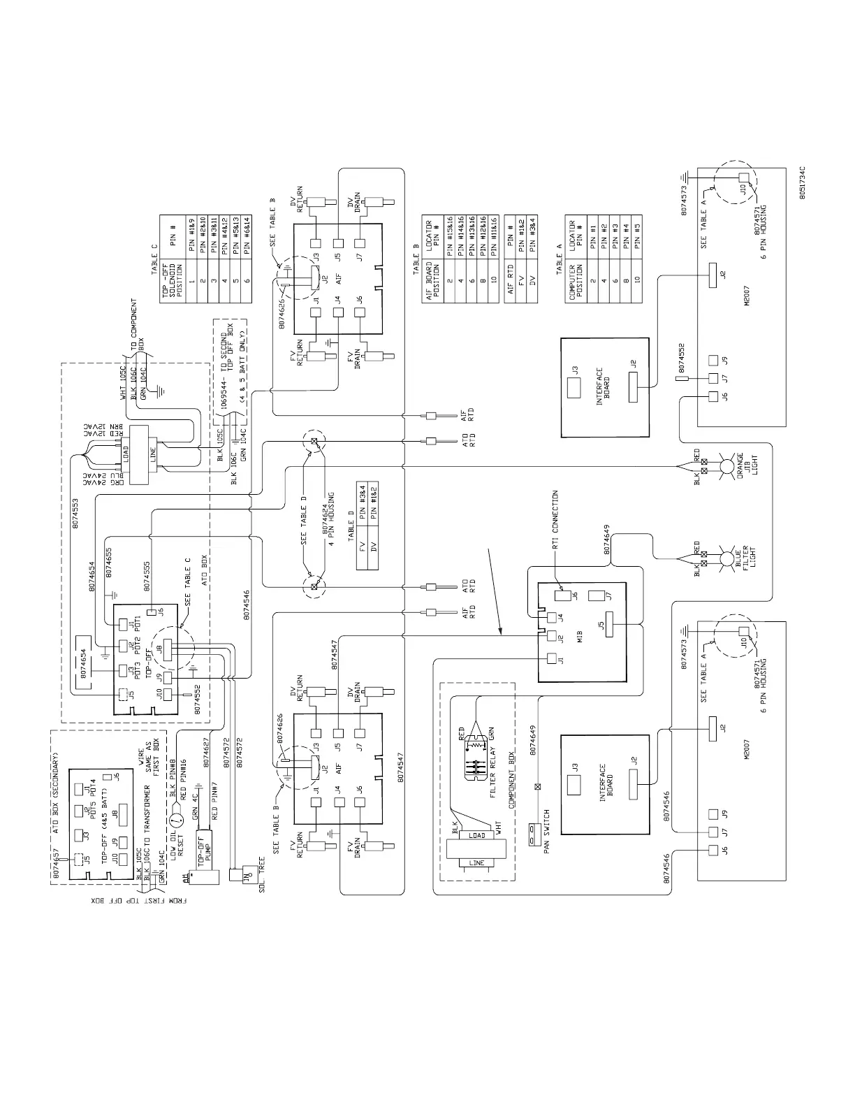
LOV
Electric Fryer with RTD

Other manuals for Frymaster LOV

Related product manuals