EasyManua.ls Logo

Frymaster LOV - Wiring Diagrams

Frymaster LOV
50 pages
Print Icon
To Next Page IconTo Next Page
To Next Page IconTo Next Page
To Previous Page IconTo Previous Page
To Previous Page IconTo Previous Page
Loading...
LOV
Technical Reference
36
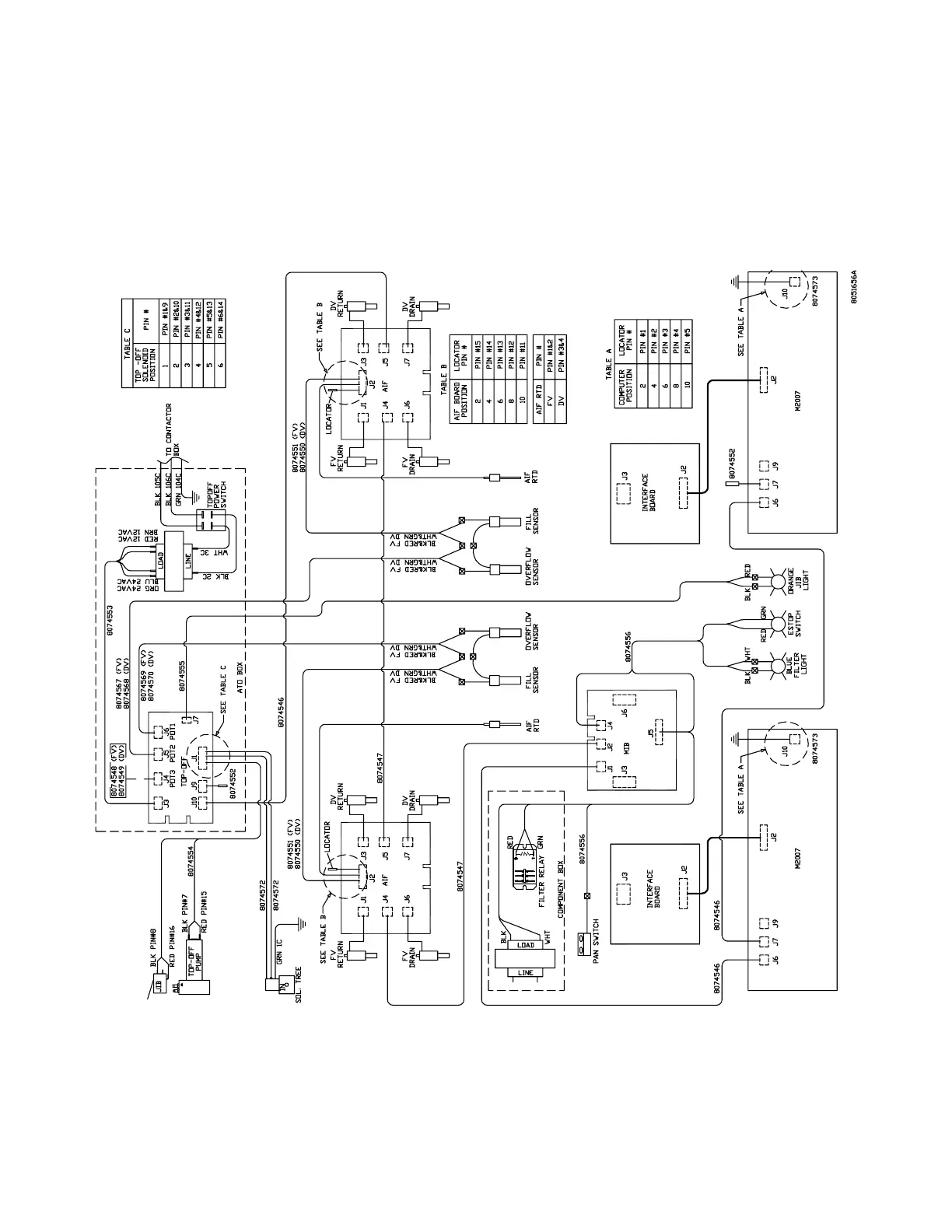
Wiring Diagrams
LOV
Electric Fryer with Thermal Sensor
RESET
SWITCH

Other manuals for Frymaster LOV

Related product manuals