EasyManua.ls Logo

Graco GLC 4400 - System Configuration; Injector System

Graco GLC 4400
44 pages
Print Icon
To Next Page IconTo Next Page
To Next Page IconTo Next Page
To Previous Page IconTo Previous Page
To Previous Page IconTo Previous Page
Loading...
Installation
10 313855K
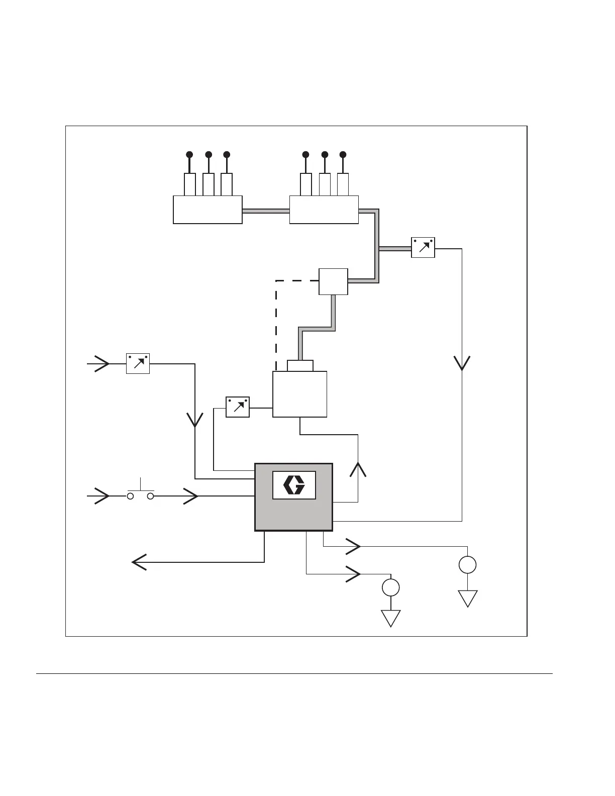
FIG. 7
GLC 4400
External
Low Level
Alarm
Remote
Manual Run
Machine
Count Switch
Low Level
Switch
Pump
Reservoir
Injector System
Pressure
Switch
Injectors
Lubrication Points
Vent
Line
Pump On/Off
External O.K.
External
Alarm
Cycle
Machine
Count

Table of Contents

Related product manuals