EasyManua.ls Logo

Graco GLC 4400 - Dual Line System

Graco GLC 4400
44 pages
Print Icon
To Next Page IconTo Next Page
To Next Page IconTo Next Page
To Previous Page IconTo Previous Page
To Previous Page IconTo Previous Page
Loading...
Installation
313855K 9
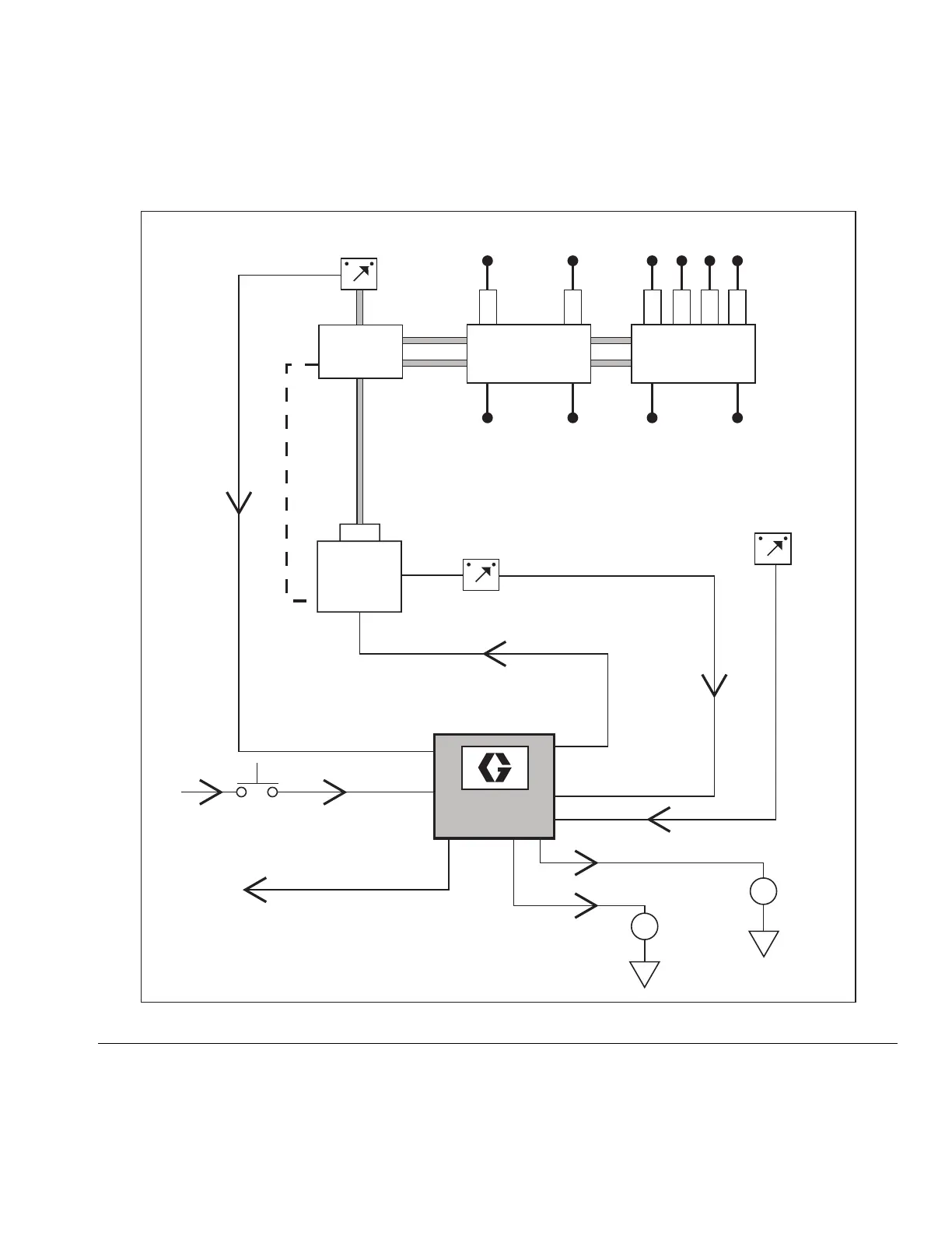
FIG. 6
GLC 4400
External
Alarm
Cycle
Machine
Count
External
Low Level
Alarm
External O.K.
Low Level
Switch
Pump
Reservoir
Dual Line System
Cycle
Switch
Bi-flo
Valves
Lubrication Points
Vent
Line
Pump On/Off
Reverser
Remote
Manual Run
Machine
Count Swtich

Table of Contents

Related product manuals