EasyManua.ls Logo

Gravotech XCOM - Page 21

Gravotech XCOM
43 pages
Print Icon
To Next Page IconTo Next Page
To Next Page IconTo Next Page
To Previous Page IconTo Previous Page
To Previous Page IconTo Previous Page
Loading...
Communication
21
M_XCOM_EN_B
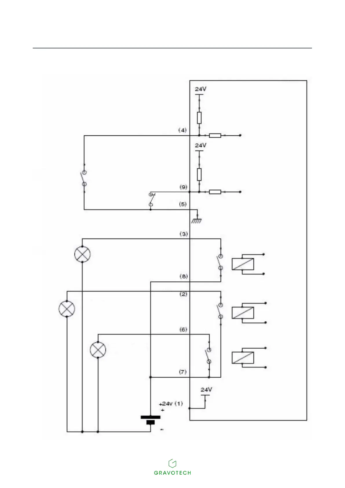
Connection diagram for the dedicated Inputs / Outputs
SubD 9F Communication Machine CCU side
Startmarking
External
contact
External contact
Stopmarking
External light
External light
External light
Gnd
Fault
Machine ready
Common Relay
Markinginprogress
Markinginprogress

Table of Contents