EasyManua.ls Logo

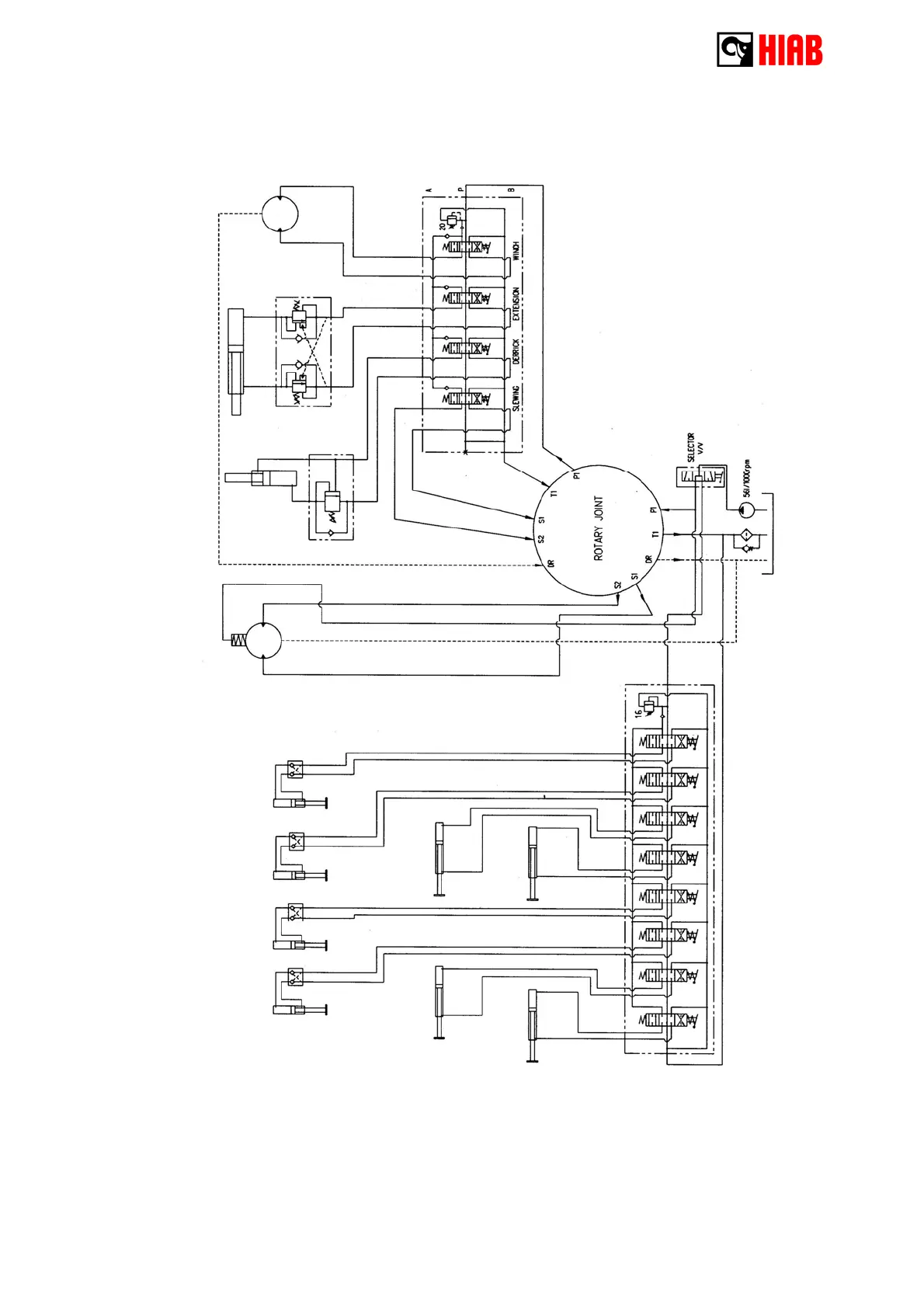
HIAB 160TM - 4 - 4 Hydraulic diagram

HIAB 160TM
197 pages
Print Icon
To Next Page IconTo Next Page
To Next Page IconTo Next Page
To Previous Page IconTo Previous Page
To Previous Page IconTo Previous Page
Loading...
33
4 - 4 Hydraulic diagram

Related product manuals