EasyManua.ls Logo

HIAB 320T - Outline view

HIAB 320T
135 pages
Print Icon
To Next Page IconTo Next Page
To Next Page IconTo Next Page
To Previous Page IconTo Previous Page
To Previous Page IconTo Previous Page
Loading...
32
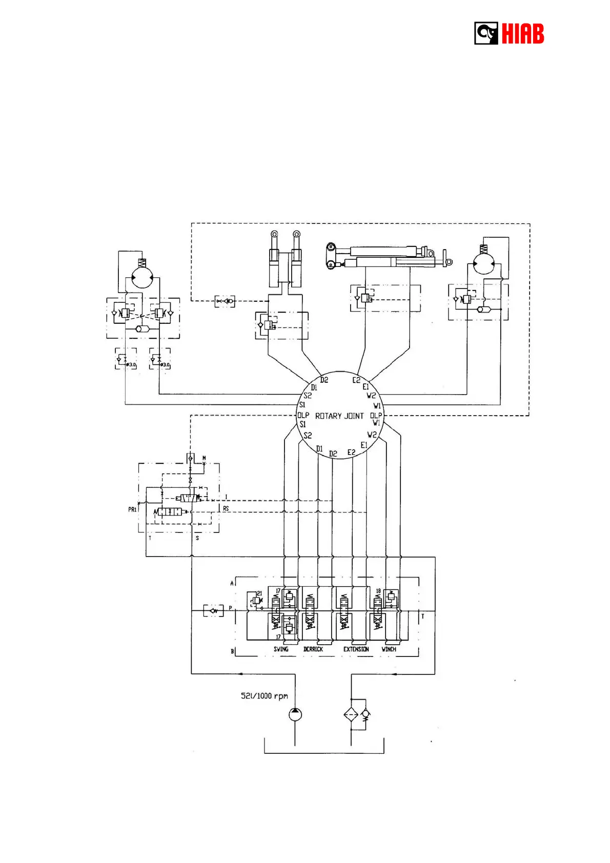
4 - 4 Hydraulic diagram

Related product manuals