EasyManua.ls Logo

Hitachi RAW-35RHC - Power Circuit (Low Voltage)

Hitachi RAW-35RHC
94 pages
Print Icon
To Next Page IconTo Next Page
To Next Page IconTo Next Page
To Previous Page IconTo Previous Page
To Previous Page IconTo Previous Page
Loading...
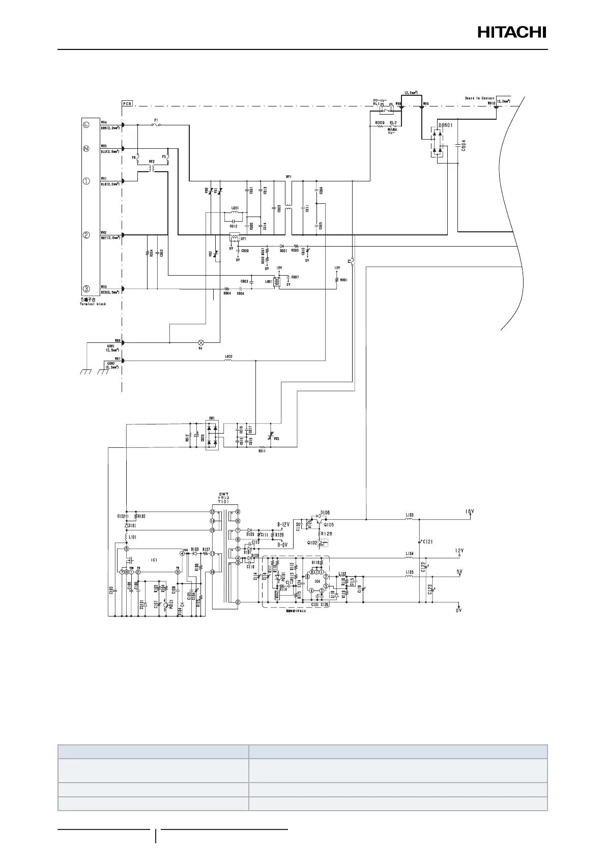
4.1.2 Power circuit (low voltage)
The 230V AC voltage is rectied to DC voltage (B-12V,16V,12V,5V) pass through switching control IC (ICI), switching
transformer.
(1) B-12V Power supply for electrical expansion valve.
(2) 16V Power supply for IPM driver circuit of compressor and fan motor, IGBT action.
(3) 12V Power supply for 4 way valve relay, power relay, inrush current relay,motor current amplication.
(4) 5V Power supply for microcomputer, peripheral circuits.
Main parts
Name Description
C001,C002,C003,C004,C005,C011,C013,C014,
NF1
These absorb electrical noise generated during operation of compressor and
also absorb external noise entering from power line to protect electronic parts.
Surge absorber, varistor 1,2,5,8 These absorbs external power surge.
IC4 DC/DC convertor IC (DC12V -> DC5V)
4 Electrical checks of main parts
Outdoor unit
SMGB0135 rev.0 - 06/2020
38

Table of Contents

Related product manuals