EasyManua.ls Logo

JVC AV-27FA44/BSA - Page 27

JVC AV-27FA44/BSA
118 pages
Print Icon
To Next Page IconTo Next Page
To Next Page IconTo Next Page
To Previous Page IconTo Previous Page
To Previous Page IconTo Previous Page
Loading...
No.52114
2-7

D915
CP936
R558
C941
K935
D935
R980
IC921
C922
R979
CP932
D910
R918
VOL_MUTING
R562
K920
R561
C909
Y916
Y917
R902
C943
C932
D918
C919
C907
D914
R940
R909
R914
D920
D917
C998
K914
R951
D911
R955
R919
C904
C905
C908
R958
R957
C931
C937
D931
D952
K936
C912
R913
R912
D946
C916
C952
D947
LF902
Q951
C903
K918
C950
R930
R901
Q971
F905
R917
C906
C938
R954
K932
IC911
K933
R950
R911
CP933
L931
R559
Y914
Y910
C942
D913
L933
C999
R952
R953
C951
Y909
Y912
Y913
K917
D901
K912
K916
C920
R508
C934
R581 R582
R589
R583
R506
D956
L940
R571
R572
R573
C914
D
C
D953
R972
R975
R977
D
9
C971
C97
2
C925
C973
C935
R592
D941
R941
R924
C918
C917
D912
R915
K931
D933
C939
C933
C913
R588
R587
D957
D954
D955
D945
RY951
TH901
T951
CNDEG
R590
R591
CN0PW
F901
C901
C902
R593
LF901
VA901
R999
C997
R998
R594
R595
R541
R542
R507
R540
Q552
PC921
Q551
C553
C551
C552
IC502
IC501
R586
12V
5V
R515R509
R510 R514
C561
C562
SCL0
SDA0
CN0E3
L937
K937
C949
D937
R560
CN0SN
T921
Y901
STB_VCC
MAIN_POW
EHT
AU_GND
8V
AU_VCC
FBP
GND
Y902
Y904
Y903
ABL
R585
R584
GND
OCP
H_OUT
EW
9V_VC
V_OUT
15V
BT
SARS01-T2
CP
ICP-N70-T
CP
10K
QCB32HK-102Z
RU3YX-LFC4
QRT029J-1R0
SE135N
OPEN
QRT029J-1R0
CP
ICP-N70-T
CP
MA700A-T2
1/2W*
OPEN
OPEN
1000/16
100/16
MTZJ5.1C-T2
/400
QFP32GJ-103
/200
QEZ0644-567
1/2W
QRE121J-181Y
QRG01GJ-470
1/2W*
QRK126J-681X
MTZJ30A-T2
QCZ9074-103
RGP10J-5025-T3
R1/2
QRE121J-684Y
QCZ9054-102
QCZ9054-102
QCZ9054-102
/160
QEZ0203-107
2kV
QCZ0340-102
RU30A-F1
1SS133-T2
*4
2KV
QCZ0340-222
2WMFR
2WMFR
NDC31HJ-331X
/16
QQR0527-004
2SD1383K/AB/-X
QFZ9075-104
QFZ9072-104
OPEN
1/2w
QRF074K-1R2
2SA1208/ST
/
QMFZ049-5R0Z-E
1/2W*
QRK126J-332X
QCZ9054-102
STR-F6626/F3
1/2w
CP
ICP-N70-T
QQL26AK-470Z
1K
OPEN
/50
QEHR1HM-105Z
RGP10J-5025-T3
QQL26AK-470Z
QCZ9074-103
1/2W
/16
QETN1EM-477Z
OPEN
OPEN
GSIB460-S1
OPEN
0
CH
0
1SR35-400A-T2
QQR0582-001Z
OPEN
OPEN
OPEN
/50
QETN1HM-107Z
O
O
1SS133-T2
1/2W*
1/2W
MTZJ
1
/16
/2
5
OPEN
/25
QETN1VM-108Z
MTZJ33A-T2
2WMFR
QRL029J-183
1/2W*
B2
RGP10J-5025-T3
QRK129J-6R8
RU3YX-LFC4
QCB32HK-152Z
/16
QETN1CM-108Z
MY,5%
1SR35-400A-T2
1SR35-400A-T2
1SR35-400A-T2
MTZJ9.1B-T2
QSK0085-001
QSK0086-001
QAD0132-3R0
QQT0372-001
QQT0355-001
QGA7901C1-02
QRJ149J-220
QMF51N1-5R0-J5
QFZ9075-104
QFZ9072-104
QFZ9072-473
QFZ9075-473
QQR1159-001
ERZV10V621CS
QRE121J-121Y
AC120V
QCZ9052-102
QRZ9041-275
0
2SC
2
OPEN
OPEN
OPEN
2SA966/OY/-T
TLP421F/D4-GR/
2SC1740S/QR/-T
QETN1EM-476Z
QFV71HJ-474Z
QFV71HJ-474Z
CXA1875AM-X
LA6515
220220
1K 1K
MY
.01
/50
*4
OPEN
RU3YX-LFC4
1K
QQS0225-001
OPEN
OPEN
OPEN
OPEN
.001
*4
2.2K
100
10k
BW
BW
.01
560
*3
180
47
680
*3
.01
BW
47k
680k
.001
.001
.001
100
1000P
2200p
.15
.18
330p
220
*4
22k
3.3k
.001
*
BW
*4
*4
0
22k
47
BW
1
47
.01
1k
82
470
BW
*4
*4
*4
220p
10 120K
5.6K
100
OPEN
22k
47k
100
47
*
1000
18
2.2k
.1
.0018
*4
1500P
1000
470p
GND
6.8K
120
2.7M
2.7K
.47
150K
4.7K
8.2k
AU_GND
GND
15V
GND
GND
GND
GND1
GND
GND1
GND
BT
GND
GND1 GND1
GND
GND1
GND
MAIN_POW
GND
STB_VCC
SCL0
GND
5V
GND
8V
GND
GND1
GND1
GND
GND
GND
GND1
GND1
GND
GND
GND
GND
GND
GND
GND
AU_GND
STB_VCC
EW
ABL
AU_VCC
V_OUT
H_OUT
8V
15V
MAIN_POW
BT
GND
IC421 5
IC421 3 7
Q501 C
Q501 B
Q511 B
50
30
140
0.9
2
2
C
85
1200
T502
Q511
SN COIL
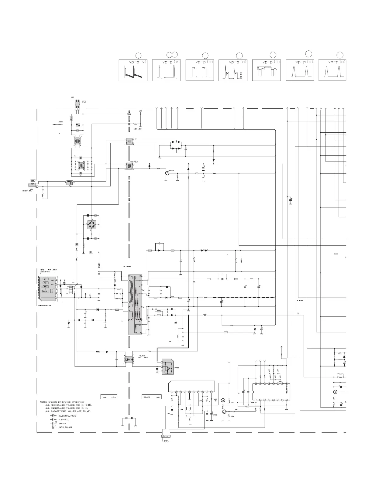
MAIN PWB CIRCUIT DIAGRAM (2/2) SHEET 2

Table of Contents

Related product manuals