EasyManua.ls Logo

Kamstrup MAXICAL III - Page 19

Kamstrup MAXICAL III
58 pages
Print Icon
To Next Page IconTo Next Page
To Next Page IconTo Next Page
To Previous Page IconTo Previous Page
To Previous Page IconTo Previous Page
Loading...
MAXICAL
®
III5511-229 GB/98.06/Rev. B1
19
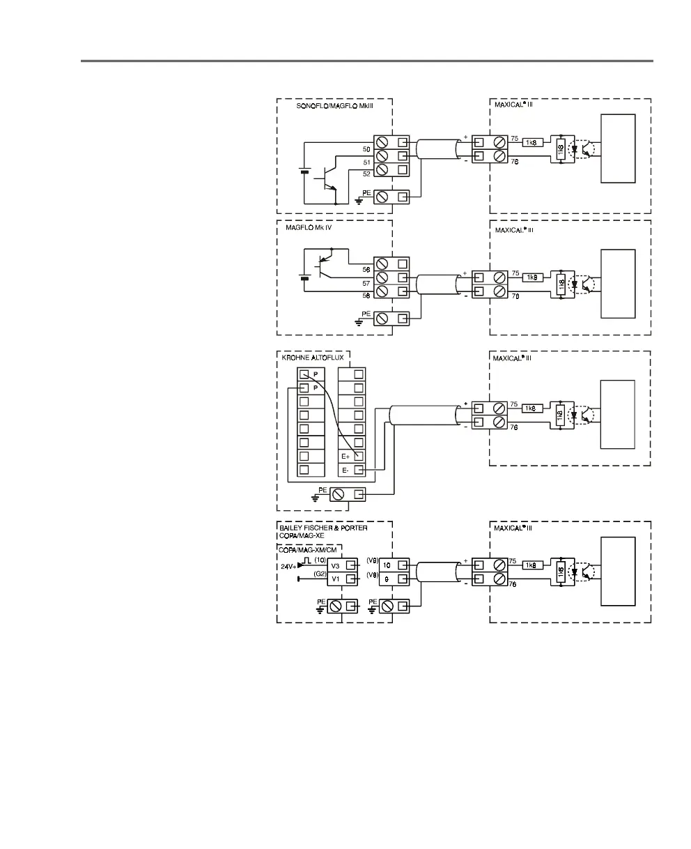
NOTE:
In case of installation in noisy surroundings we recommend that
screened cable is used as shown in the installation drawings.

Related product manuals