EasyManua.ls Logo

Macurco CX-6 - Page 126

Macurco CX-6
165 pages
Print Icon
To Next Page IconTo Next Page
To Next Page IconTo Next Page
To Previous Page IconTo Previous Page
To Previous Page IconTo Previous Page
Loading...
Macurco CX-xx Manual (Rev-1.0) Fre
RÉV. 1.0 [34-2900-0513-4 ] 16 | Page
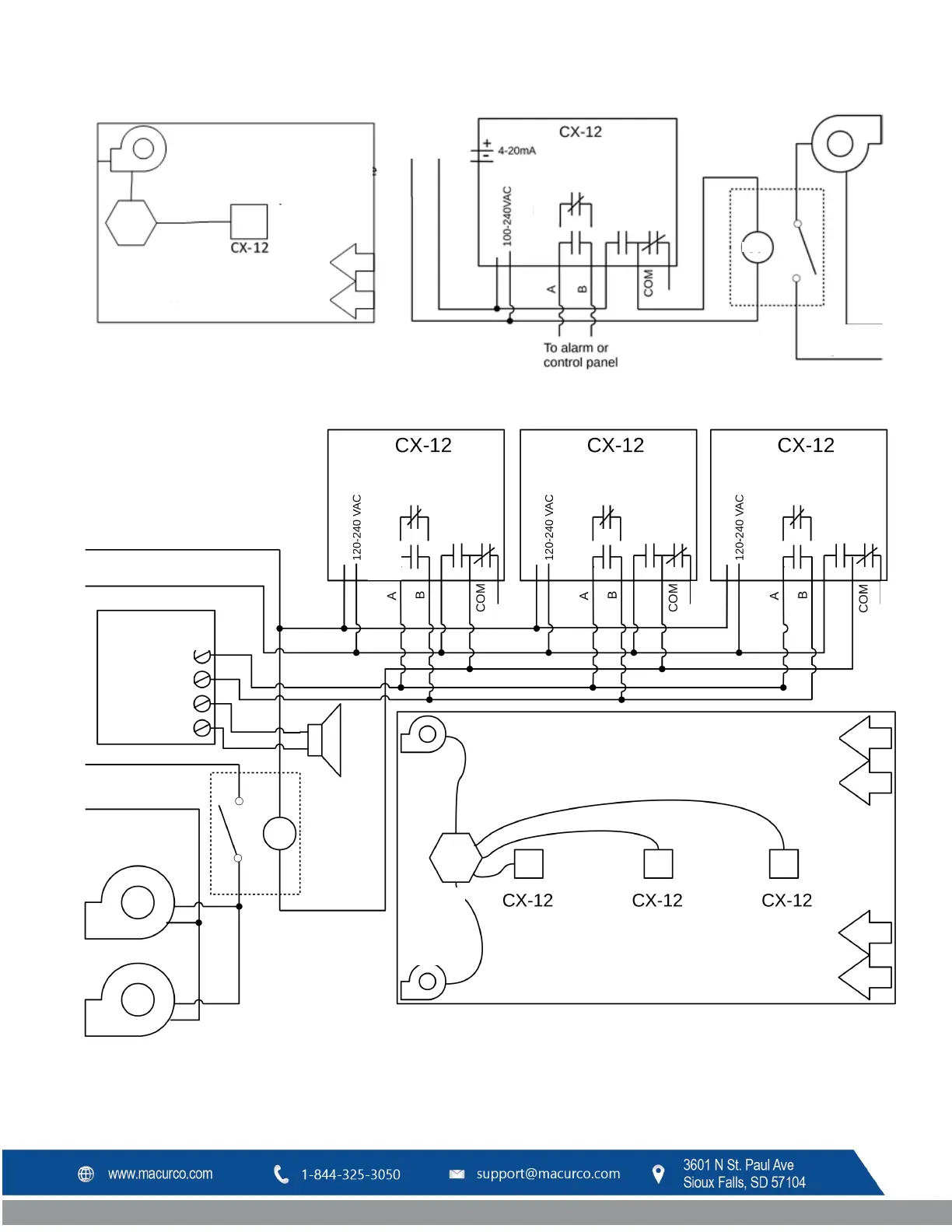
Figure 3-13 Installation type Séries 12
Figure 3-14 Schéma à plusieurs appareils Séries 12
Ventilateur
d'évacuation
Commandes
(transformateur et
relais)
Installer au
centre
Disposition typique
dans un petit
garage
Porte
d'admission
d'air, Registre
à volets
Ventilateur
d'évacuation
Alimentation
principale
Boucle de
courant
Alimentation
NF
NO
NF
NO
RELAIS
D'ALARME
RELAIS
VENTILATEUR
SPDT
Alimentation du
ventilateur principal
Bobine
Alimentation
NF
NO
NF
NO
RELAIS
D'ALARME
RELAIS
VENTILATEUR SPDT
Alimentation
NF
NO
NF
NO
RELAIS
D'ALARME
RELAIS
VENTILATEUR SPDT
Alimentation
NF
NO
NF
NO
RELAIS
D'ALARME
RELAIS
VENTILATEUR SPDT
Alimentation du
ventilateur principal
Bobine
Ventilateur d'évacuation
Porte
d'admission
d'air,
Registre
à volets
Ventilateur
d'évacuation
Ventilateur
d'évacuation
Porte
d'admission
d'air, Registre
à volets
Bobine de
relais
110
V c.a.
Panneau de
commande d'alarme
Alimentation 120 V c.a.
Circuit de
déclenchement
N.O. ou N.F.
Fonctions
auxiliaires
Alarme
distante
24
V
Bobine de
relais
(démarreur)
120
V c.a.
Contrôle
relais et
transformateur
Distribuer l’espacement des capteurs

Table of Contents

Related product manuals