EasyManua.ls Logo

Macurco CX-6 - Page 71

Macurco CX-6
165 pages
Print Icon
To Next Page IconTo Next Page
To Next Page IconTo Next Page
To Previous Page IconTo Previous Page
To Previous Page IconTo Previous Page
Loading...
Macurco CX-xx Manual (Rev-1.0) Spa
REV.: 1.0 [34-2900-0513-4 ] 16 | Página
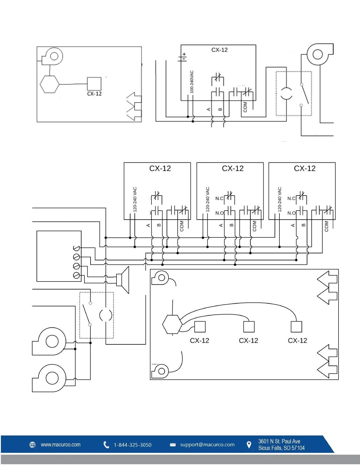
Figura 3–13 Serie 12 - Instalación típica
Figura 3–14 Serie 12 - Diagrama de dispositivos múltiples
Ventilador de
extracción
Disposición
típica en un
estacionamient
Montar en
ubicación
Controles
(transformador y
relé)
Entrada de
aire: puerta,
regulador,
rejilla
Ventilador de
extracción
ALIMENTACIÓN
PRINCIPAL
A alarma o panel
de control
Bobina relé
110 V CA
Alimentación principal
de ventiladores
Bobina
Lazo de
4-20 mA
ALIMENTACIÓN
RELÉ DE
ALARMA
RELÉ DE
VENTILADOR
SPDT
NC
NA
NC
NA
ALIMENTACIÓN
RELÉ DE
ALARMA
RELÉ DE
VENTILADOR
SPDT
NC
NA
NC
NA
ALIMENTACIÓN
RELÉ DE
ALARMA
RELÉ DE
VENTILADOR
SPDT
NC
NA
ALIMENTACIÓN
RELÉ DE
ALARMA
RELÉ DE
VENTILADOR
SPDT
NC
NA
Ventilador de
extracción
Ventilador de
extracción
Entrada de
aire: puerta,
regulador,
rejilla
Entrada de
aire: puerta,
regulador,
rejilla
Espaciar los sensores uniformemente
Controles - Relé
y transformador
Ventilador de extracción
Alimentación principal
de ventiladores
Bobina
Alimentación 120 V CA
Panel de control de
alarmas
Bobina relé
(arrancador)
24 V CA
Alarma
remota
24 V CA
Circuito iniciador
NA o NC
Funciones
auxiliares

Table of Contents

Related product manuals