EasyManua.ls Logo

MAXA 2600 W - Mono Split DC Inverter Wiring Diagrams

MAXA 2600 W
Print Icon
To Next Page IconTo Next Page
To Next Page IconTo Next Page
To Previous Page IconTo Previous Page
To Previous Page IconTo Previous Page
Loading...
94
Schema elettrico per / Electrical layout for:
OGGETTO / OBJECT
MONO SPLIT DC INVERTER 2600 W, 3500 W, 410A
MATERIALI / MATERIALS:
DIS:
REV:
SCALA / SCALE:
DATA / DATE: 15.01.2005
DISEGNO \ DRAWING:
INDICE / INDEX:
Disegno proprietà della ditta - a termine di legge è fatto vietato riprodurlo o di renderlo comunque noto a terzi senza autorizzazione
Drawing property of the company - you may not copy, reproduce or transfer it to third parties without authorization
Codice / Code:
N° Pezzi / N. Pieces:
Legenda colori - Colours legend
BK / BLACK / Nero YELLOW/GREEN (YEGN) / Giallo-
Verde
BU / BLUE / Blu RED / ROSSO
GN / GREEN / Verde WH / White / Bianco
OG / ORANGE / Arancione
VT / VIOLET / VIOLA
YE / YELLOW / Giallo
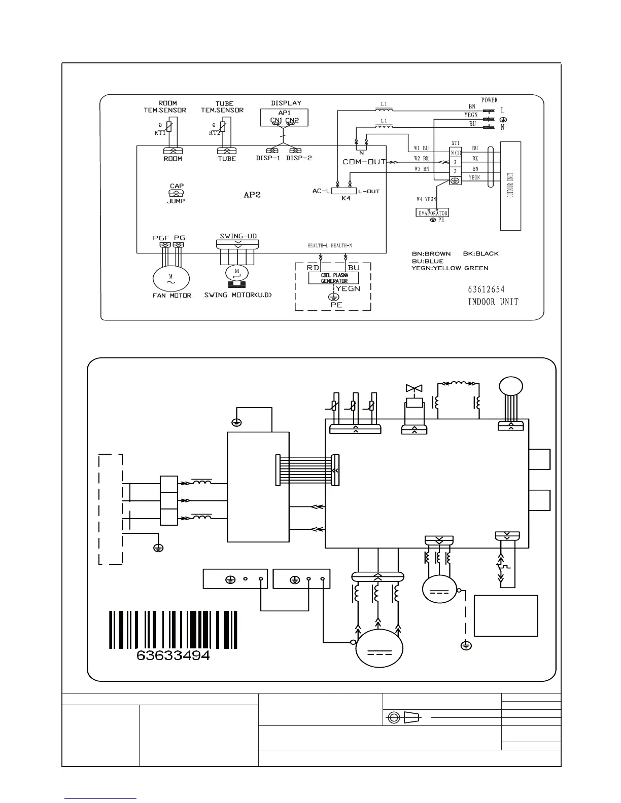
Cablaggi unità interne DC inverter 2600 W, 3500 W
2600 W, 3500 W DC inverter Indoor units wiring diagram
Cablaggi unità esterne 2600 W, 3500 W DC Inverter
2600W, 3500 W DC inverter Outdoor units wiring diagram
N(1)
XT
3
2
BN
63633494
N
AC-L
PE
U
V
W
TUBE
TEM.SENSOR
RT1
RT2
RT3
CN2
4V
N1
AC-L1
L
FAN
OFAN
COMP.
COMP
AC-N1
PE
M
PE PE
MID.ISOLATION SHEET
ELECTRIC BOX
4YV
AC-N2
AP1
AP2
AC-L
AC-N
L1
L2
E
AC-L3
AC-L2
LX1-2
LX1-1
OVC-COMP
COM-OUT
L1
PE
PE
CN1
CN3
BK
BU
BN
BK
BU
YEGN
YEGN
YEGN
YEGN
YEGN
BN
BN
BN
BU
BU
BU
BU
BU
RD
RD
YE
YE
TEM.SENSOR
OUTROOM
EXHAUST
TEM.SENSOR
T
I
N
U
R
O
O
D
N
I
OUTDOOR UNIT
L3
L2 L2
SAT
RD
W
V
U
EKV
CN1
L4
NOTE:
Motor
applies to the
iron shell motor.
ground only
θ
θ
θ

Related product manuals