EasyManua.ls Logo

Miller MSW-41 - Circuit Diagram For MSW-41 T; Circuit Diagram For MSW-42 T & LMSW-52 T (HD-6 Thru JA-40)

Miller MSW-41
32 pages
Print Icon
To Next Page IconTo Next Page
To Next Page IconTo Next Page
To Previous Page IconTo Previous Page
To Previous Page IconTo Previous Page
Loading...
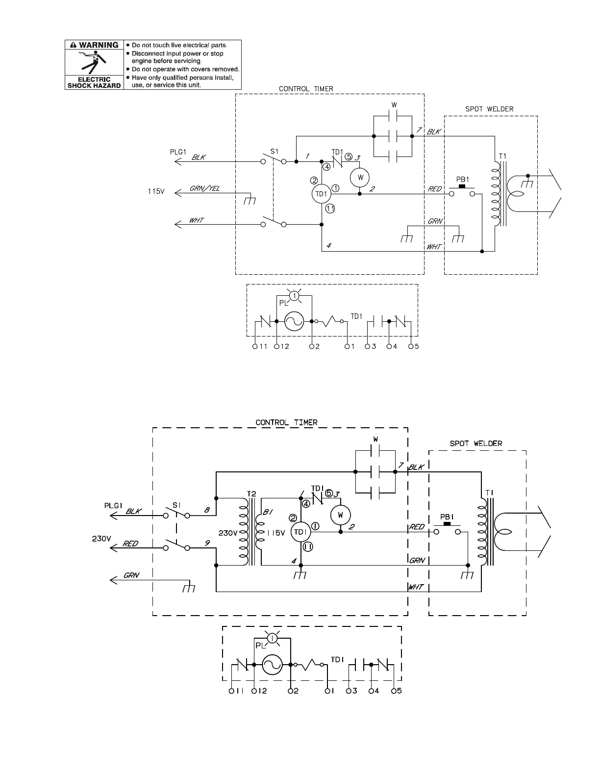
TM-716 Page 21MSW And LMSW Series
162 466-C
Figure 8-2. Circuit Diagram For MSW-41T Effective With Style No. HD-6 And Following
048 101-A
Figure 8-3. Circuit Diagram For MSW-42T And LMSW-52T Effective With Style No. HD-6 Thru JA-40

Related product manuals