EasyManua.ls Logo

Panasonic CU-2E18SBE - 7 Electronic Circuit Diagram; Cu-2 E12 Sbe Cu-2 E15 Sbe Cu-2 E18 Sbe

Panasonic CU-2E18SBE
182 pages
Print Icon
To Next Page IconTo Next Page
To Next Page IconTo Next Page
To Previous Page IconTo Previous Page
To Previous Page IconTo Previous Page
Loading...
30
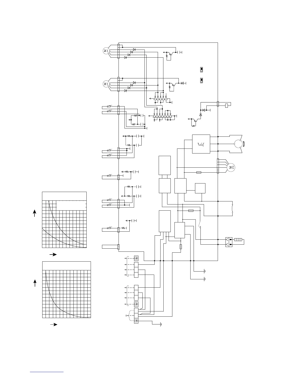
7. Electronic Circuit Diagram
7.1 CU-2E12SBE CU-2E15SBE CU-2E18SBE
ELECTRONIC CONTROLLER
(MAIN)
1
LN
23 123
TO INDOOR UNIT A
POWER SUPPLY
WHT
WHT
BLK
BRW
BLK
BLK
WHT
RED
DATA 2
(BROWN)
CN-EV1
(WHITE)
16 1614 1
3
1
5
1
4
C
N
-
E
V
2
(
Y
E
L
L
O
W
)
C
N
-
T
H
1
(
W
H
I
T
E
)
C
N
-
T
H
2
(
B
L
U
E
)
C
N
-
T
H
3
(
W
H
I
T
E
)
C
N
-
T
H
4
(
R
E
D
)
SW-DEW
SW-COOLING
OUTDOOR AIR TEMP. SENSOR
(THERMISTOR)
OUTDOOR HEAT EXCHANGER
TEMP. SENSOR (THER M ISTOR)
DEFROST TEMP. SENSO R
(THERMISTOR)
LIQUID PIPE TEMP. SENSOR
(UNIT A) (THERM ISTOR)
LIQUID PIPE TEMP. SENSOR
(UNIT B) (THERM ISTOR)
GAS PIPE TEMP. SENSOR
(UNIT A) (THERM ISTOR)
GAS PIPE TEMP. SENSOR
(UNIT B) (THERM ISTOR)
t
t
t
1
3
C
N
-
T
A
N
K
(
W
H
I
T
E
)
W
H
T
TANK TEMP. SENSO R
(THERMISTOR)
t
1
3
C
N
-
H
E
A
T
(
W
H
I
T
E
)
t
t
t
t
D
A
T
A
1
(
R
E
D
)
C
O
M
M
U
N
I
C
A
T
I
O
N
C
I
R
C
U
I
T
RECTIFICATION
CIRCUIT
RECTIFICATION
CIRCUIT
PFC
CIRCUIT
N
U
(RED)
U
(BLUE)
V
(YELL O W)
W
Q23
VW
P
SWITCHING POW ER
SUPPLY CIRCUIT
N
O
I
S
E
F
I
L
T
E
R
C
I
R
C
U
I
T
A
C
-
W
H
T
(
W
H
I
T
E
)
A
C
-
B
L
K
(
B
L
A
C
K
)
F
U
S
E
3
2
5
A
2
5
0
V
FUSE2
T2.5A L250V
FUSE1
T3.15A L250V
H
T
1
(
O
R
A
N
G
E
)
H
T
2
(
O
R
A
N
G
E
)
F
G
1
(
G
R
E
E
N
)
R
Y
-
H
T
GRY
GRN
GRN
GRY
RED
RED
BLK
WHT
BLU
BLU
YLW
YLW
F
G
2
(
G
R
E
E
N
)
L
1
-
I
(
G
R
A
Y
)
L
1
-
O
(
G
R
A
Y
)
C
N
-
H
O
T
(
W
H
I
T
E
)
C
N
-
F
M
1
(
W
H
I
T
E
)
1
1
4
7
3
R
E
A
C
T
O
R
F
A
N
M
O
T
O
R
C
O
M
P
R
E
S
S
O
R
M
S
3
~
E
L
E
C
T
R
O
-
M
A
G
N
E
T
I
C
C
O
I
L
(
4
-
W
A
Y
V
A
L
V
E
)
C
O
N
N
E
C
T
O
R
(
Y
L
W
)
ORG
ORG
H
E
A
T
E
R
T
E
R
M
I
N
A
L
B
O
A
R
D
TERMINAL BOARD
TERMINAL BOARD
UNIT A
ELECTRO-MAGNETIC
COIL
UNIT B
ELECTRO-MAGNETIC
COIL
YLW/GRN
T
O
I
N
D
O
O
R
U
N
I
T
B
G2
*D143
*D142
*Q28
*R224
e
c
b
4V
1
IC23
VCC
2
3
4
5
6
7
16
15
14
13
12
11
10
8
GND
G2
9
IC23
IC23
IC23
IC23
IC23
IC23
13V
13V
1
IC24
VCC
2
3
4
7
16
15
14
13
10
8
GND
G2
9
IC24
IC24
IC24
IC24
D136
D137
D139
D140
D129
D130
D132
D133
Q31
C202
e
c
b
13V
R314
G2
Q30
D145
e
c
b
13V
R312
G2
C199
R315
R316
C200
G5
5V
5V
C118
G5
G5
C117
R131R129
5V
C113
R118
G5
G5
G5
C110
R116
G5
5V
C108
R115
G5
5V
C106
G5
G5
R113
0
10
20
20 40 60 80 100 120 140
30
40
50
60
70
Temperature C)
Resistance (k)
Compressor Temp. Sensor
(Thermistor) Charateristics
0
10
-10 10 20 30 40 500
20
30
40
50
60
70
Temperature (°C)
Resistance (k)
Sensor (Thermistor)
Characteristics
Outdoor Air Sensor
Outdoor Heat Exchanger
Sensor

Table of Contents

Related product manuals