EasyManua.ls Logo

Payne PH1Z024 - For 208;230-V; For 460-V Motors

Payne PH1Z024
28 pages
Print Icon
To Next Page IconTo Next Page
To Next Page IconTo Next Page
To Previous Page IconTo Previous Page
To Previous Page IconTo Previous Page
Loading...
_m_EL_
MAXIMUM WIRE _ EQUIP GNO
SIZE 2 AWG _ Pi_
SUPPLY
USED WITH
ACCESSORY
ELECTRIC HEAT
OPTION ONLY.
USED WITH
HEATER OPTIONS -
S&IQKW (024 042_
SIZE 2 AWG
MAXIMUM WIRE
USED WITH
ACCESSORY
ELECTRIC HEAT
OPTION ONLY.
USED WITH
HEATER OPTIONS
S KW (048 O60)
I0 KW (O24 060)
MAX[MUM WIRE
SIZE 2/0 AWG
SCHEMATIC
208/230 1 80
BLK
IFR
C]CH F_
(024,030,042,048 _ OBO)
TDR
(030 & 042)
OT CAP1
USED WITH
ACCESSORY
ELECTRIC HEAT
15&20KW(042 060)
MAXIMUM WIRE
SIZE 2/0 AMG
-GRN BRN -- FOR UNITS
(024,030,042,048 & OGO)
090
_TEST
CTO RVS
Y BLU _ _ ............-- _
I jTPL1 _BRN __
I b _ m _ m _ _ _ ABOVE 10.0 K.W.
[SEE NOTE#2)
NOTES
2.SEE PRICE PAGES FOR THERMOSTAT
AND SUBBASE PART NUMBERS.
3.SET HEAT ANTICIPATOR AT .6
4.USE 75_C COPPER CONDUCTORS ONLY.
YEL
SRN
24V BSoPxLI C E
COMPRESSOR OELAY
CTB m m
(TI'T2)I I I I
o_..... T .......
CLOSES OPENS
(TSTAT)
COMPONENT ARRANGEMENT
DEFROST CYCLE
OFT
FAN SEQUENCE OFf, OF . QPFN
(1,31 1 I I
.... _ ........ _RQI Z_D B0
LEGEND
_i_ _ _ I_NDOORFAF
BLOWER HOUSING
N YE
/ .....
__ _CCESSORY
r _co3_ I
........... _UWOFM
............. , ?P I .... ,__,__
EQUIPQNDJW _OX "_
--J _ m _ m m m
....1 .....................[] [] []
F[ELD SPLICE C CONTACTOR,COMPRESSOR
CAP CAPACITOR
MARKED WIRE
CB CIRCUIT BREAKER
TERMINAL (MARKED) COMP COMPRESSOR MOTOR
CTB COMPRESSOR TIME DELAY
0 TERMINAL (UNMARKED) EQUIP EQUIPMENT
[_{] TERMINAL BLOCK
FU FUSE
GND GROUND
SPL[CE
BB DEFROST BOARD
SPL[CE (MARKED) OFT DEFROST THERMOSTAT
PLUG OR DEFROST RELAY
BT DISCHARGE THERMOSTAT
**,*,,*,,*,,q_ RECEPTACLE IFR INDOOR FAN RELAY
_ INDOOR FAN MOTOR
FACTORY WIRING LOW PRESSURE SWITCH
FIELD CONTROL WIRING OFM OUTDOOR FAN MOTOR
PL PLUG
m FIELD POWER WIRING QT QUADRUPLE TERMINAL
RVS REVERS[N6 VALVE SOLENOID
m mm ACCESSORY DR OPTIONAL WIRING SB SLOW BLOW FUSE
m TO [NDICATE COMMON TBR TIME BELAY RELAY
TRAN TRANSFORMER
POTENTIAL ONLY:
NOT TO REPRESENT WIRINO
mbt?/HhttttgqtqF
C01022
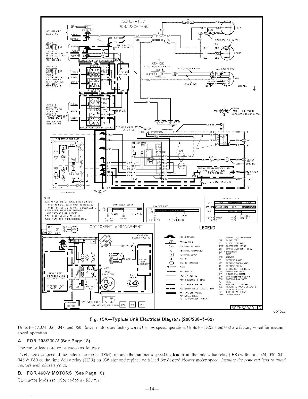
Fig. 15A--Typical Unit E(ectrical Diagram (208/230-1-60)
l_ nits PHIZ024, 036, 048, and 060 blower motors are factor, wired IZ_rlow speed operation. Units PHIZ030 and 042 are fitctory wired £_rmedium
speed operation.
A. FOR 2081230oV (See Page 18}
The motor leads are coloPcoded as follows:
To change the speed of the indoor fan motor (IFM), remove the fan motor speed leg lead from the indoor _hn relay (IFR) with units 024, 030, 042,
048 & 060 or the time delay relay (TDR) on 036 size and replace with lead iZ_r desired blower motor speed./;_.s_date the *rmo*,ed Zead to re,old
co'n_act with c,/_a.s.si.sparle'
B. FOR 4gOoV MOTORS (See Page 18)
The motor leads are color coded as follows:
14

Related product manuals